Изображение электроустановок на чертежах
Электроустановки изображают на чертежах в виде электрических схем, показывая условными графическими обозначениями все элементы (электрические машины, аппараты, приборы, кабели, провода и др.).

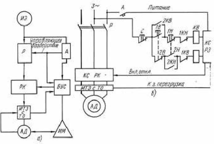
Рис. 1. Виды электрических схем:
а – структурная, б – функциональная; ИЭ – источник электроэнергии, Р – рубильник, А – автомат, РК – реверсивный контактор, БУС – блок управления и сигнализации, МТЗ с ТО – максимальная токовая защита с токовой отсечкой, АД – асинхронный двигатель с короткозамкнутым ротором, ИМ – исполнительный механизм, КС РК – контактная система реверсивного контактора, С – кнопка «Стоп», 2КВ – контакт самоблокирования питания обмотки КВ, 1В – 2В – кнопка «Вперёд», 1Н – 2Н – кнопка «Назад», 1КН, 1КВ – контакты блокировки от неправильных действий схемы, КВ – обмотка контактора «Вперёд», КС РЗ – контактная система релейной защиты, 2КН – контакт самоблокирования питания обмотки контактора «Назад».
Наиболее часто используют принципиальные схемы, схемы соединений (монтажные) и схемы подключения.
Принципиальные схемы, на которых показывают все элементы и связи между ними, дают детальное представление о принципе действия электроустановки. На монтажных схемах показывают соединения в пределах отдельных частей электроустановки (панели щита, привода выключателя и др.), изображая провода, жгуты и кабели, а также места их присоединения и ввода. Кроме того, на монтажных схемах приводят взаимное расположение отдельных элементов. На схемах подключения показывают внешнее соединение отдельных частей электроустановки между собой, преимущественно изображая ряды зажимов, и подключаемые к ним кабели, жгуты, провода.
Электрическая схема представляет собой графическое изображение элементов электроустановок и их взаимосвязей.
Для изображения схем применяют условные графические обозначения, установленные рядом ГОСТов, входящих в Единую систему конструкторской документации (ЕСКД).
Более 800 000 книг и аудиокниг! 📚
Получи 2 месяца Литрес Подписки в подарок и наслаждайся неограниченным чтением
ПОЛУЧИТЬ ПОДАРОК