4.2. Простая автосигнализация [9]

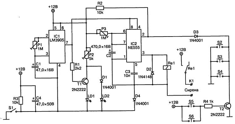
На рис. 12 приведена принципиальная схема простой автомобильной сигнализации, выполненной всего на двух микросхемах.

Рис. 12. Принципиальная схема простой автосигнализации

После включения сигнализации выключателем S1 активируется таймер переходного режима, выполненного на микросхеме IC1 (LM3905). Временная константа этого таймера определяется параметрами элементов Р1 и С1 и может устанавливаться в пределах от 0 до 50 секунд. Этого времени должно быть достаточно для выхода водителя из автомобиля и активации соответствующих датчиков. В качестве датчиков могут быть использованы, например, контактные замыкатели в дверцах, ультразвуковые датчики, а также другие сенсоры, которые на схеме обозначены как выключатели S2-S6. При этом указанные датчики могут работать как на замыкание на корпус (S2-S4), так и на замыкание цепи 12 В. Количество сенсоров практически неограниченно.

В период времени от включения сигнализации до ее активации светится зеленый светодиод LD1. При этом на выводы 4 и 8 микросхемы IC2 (NE555) подается напряжение низкого логического уровня, формируемое на выводе 7 микросхемы IC1, что обеспечивает блокировку сигнализации. По окончании указанного периода на выводе 7 микросхемы IC1 формируется напряжение высокого логического уровня, красный светодиод LD2 начнет светиться, свидетельствуя об активации сигнализации.

При попытке проникнуть в автомобиль один из датчиков S2-S6 будет активирован, вывод 2 микросхемы IC2 окажется подключенным к «массе», что приведет к запуску второго таймера, выполненного на этой микросхеме. На выводе 3 нормируется напряжение высокого логического уровня, реле RE1 срабатывает, и через его контакты питающее напряжение подается на сирену. Время работы сирены определяется параметрами элементов Р3 и С2. На практике рекомендуется устанавливать время подачи тревожного сигнала около одной минуты, после чего сигнализация вновь переходит в дежурный режим.

Триммером Р2 устанавливается рабочий ток светодиодов. Красный светодиод LD2 должен светиться в то время, когда транзистор Т1 открыт, а сигнализация находится в дежурном режиме. Вместо транзисторов типа 2N2222 можно использовать транзисторы ВС635.

Более 800 000 книг и аудиокниг! 📚

Получи 2 месяца Литрес Подписки в подарок и наслаждайся неограниченным чтением

ПОЛУЧИТЬ ПОДАРОК