Беседа восьмая СУПЕРГЕТЕРОДИН

Практически все современные радио- и телевизионные приемники собраны по супергетеродинной схеме. В настоящей беседе Любознайкин объясняет принцип преобразования частоты, приводит различные способы, позволяющие осуществить преобразование частоты, и используемые для этой цели комбинированные лампы.

Недостатки многокаскадного УВЧ

Незнайкин. — Должен признаться, Любознайкин, что последний рассказ твоего дядюшки произвел на меня очень большое впечатление. Обратная связь, которая в зависимости от обстоятельств может быть полезной или вредной, наложение колебаний разной частоты и лампы с многочисленными электродами — все это до сих пор беспрестанно кружится в моей голове.

Любознайкин. — Все это, однако, позволит тебе лучше понять принцип действия супергетеродина.

Н. — Что за аппарат наградили таким суперназванием?

Л. — Это исключительно рационально сконструированный приемник, обладающий высокой чувствительностью и избирательностью.

Н. — Мне думается, что, установив достаточно каскадов УВЧ, можно очень просто обеспечить и превосходную чувствительность и очень хорошую избирательность.

Л. — Теоретически ты прав, а на практике нет. Когда собирают несколько каскадов УВЧ, все меры предотвращения паразитных связей (экранирование, применение ламп типа тетродов и пентодов) оказываются напрасными; паразитные связи обычно достигают такой величины, что возникает самовозбуждение, т. е. начинают генерироваться колебания, вступающие в интерференцию с ВЧ колебаниями принимаемых передач. Чем выше частота последних, тем более опасно действуют паразитные связи. Так, при приеме коротких и еще в большей степени ультракоротких воли практически невозможно обеспечить сколько-нибудь эффективное усиление ВЧ. Кроме того, каждый каскад УВЧ в принципе должен содержать по крайней мере один контур, настроенный на частоту принимаемой радиостанции. А ты, несомненно, понимаешь, насколько сложно произвести такую настройку нескольких контуров одновременно.

Принцип работы супергетеродина

Н. — Теперь я понимаю недостатки многокаскадного усиления ВЧ. Но в чем же заключается решение этой проблемы?

Л. — В преобразовании частоты. Частоты принимаемых станций прообразуют в постоянную частоту, именуемую промежуточной (рис. 95).

Рис. 95. Структурная схема приемника-супергетеродина.

Колебания этой частоты можно эффективно усиливать, не опасаясь трудностей, о которых мы только что говорили. В то же время наличие контуров, настроенных на промежуточную частоту (ПЧ), обеспечивает прекрасную избирательность без усложнения процесса настройки, так как частоты всех применяемых станций после преобразования имеют одно и то же значение. Контуры ПЧ настраивают один раз при сборке приемника, чаще всего на частоту 465 кГц.

Н. — Я начинаю представлять себе преимущества подобной конструкции приемника, но хотел бы знать, как осуществляется преобразование частоты. Нельзя ли получить желаемый результат путем наложения на сигнал принимаемой станции колебания, отличающегося от него на величину ПЧ. В этом случае интерференция этих двух частот будет равна их разности, т. е. самой ПЧ.

Преобразование частоты

Л. — Я утверждаю, что если бы супергетеродин не был изобретен в 1917 г., то он был бы изобретен сегодня тобою…

Действительно, для преобразования частоты на принимаемый от передатчика ВЧ сигнал налагают генерируемые в приемнике колебания, частота которых выше или ниже частоты принимаемого сигнала на величину ПЧ.

Например, какую, по твоему мнению, частоту должен иметь местный генератор, называемый гетеродином, если УПЧ настроен на 465 кГц, а мы хотим принять передачу на волне длиной 25 м?

Н. — Волна длиной 25 м имеет частоту 300 000 000:25 = 12000000 Гц = 12 000 кГц. Следовательно, местный гетеродин должен генерировать частоту 12000 + 465 = 12465 кГц, или 12000 — 465 = 11 535 кГц. В обоих случаях смешение такой частоты с принимаемой частотой 12000 кГц даст разность 465 кГц.

Л. — Я должен отметить, что ты очень силен в математике… И раз ты так хорошо усвоил все это, мы можем теперь рассмотреть, как на практике обеспечивается преобразование частоты.

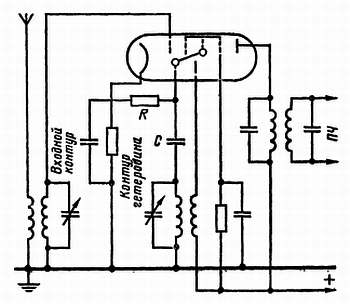
Вначале для этой цели применяли отдельный гетеродин. На схеме (очень упрощенной), которую я нарисовал (рис. 96), ты видишь, что анодный ток гетеродина наводит с помощью небольшой катушки токи во входном контуре, настроенном на ВЧ колебания принимаемой станции. В этой схеме на сетке первого триода смешивались две частоты: частота принимаемого передатчика и частота местного гетеродина. Благодаря тому, что лампа детектирует совокупность токов, а ее сетка имеет отрицательное смещение, в анодной цепи получаем ток промежуточной частоты. Он подается на УПЧ через трансформатор, первичная и вторичная обмотки которого настроены на промежуточную частоту.

Рис. 96. В преобразователе частоты полученные из антенны сигналы ВЧ складываются с колебаниями, создаваемыми гетеродином; полученные в результате сложения сигналы промежуточной частоты подаются на УПЧ.

От двухсеточной лампы к октоду

Н. — Должен ли я знать, что позднее колебания генерировались той же лампой, в которой осуществлялось смешение двух частот?

Л. — Да, но к этому пришли постепенно. Первоначально пользовались двухсеточной лампой. Не путай ее с тетродом. В этой лампе были две управляющие сетки. На первую подавали напряжение местного гетеродина, на вторую — сигнал от антенны (рис. 97).

Рис. 97. В двухсеточной лампе принимаемые сигналы ВЧ эффективно складываются с колебаниями местного гетеродина.

Двухсеточная лампа довольно хорошо выполняла роль смесителя. Однако емкость, существующая между двумя сетками, могла иногда порождать связь между входным контуром и контуром гетеродина, в результате чего гетеродин начинал генерировать на частоте входного контура, что полностью расстраивало работу приемника.

Н. — А как удалось исправить этот недостаток? Не воспользовались ли в этом случае помощью экранирующей сетки, служащей разделяющим экраном?

Л. — Сделали еще лучше: по обе стороны второй сетки поставили по экранирующей сетке: одна отделяет ее от первой основной сетки, а другая — от анода. Так устроен гексод — электронная лампа» имеющая шесть электродов (рис. 98).

Рис. 98. Чтобы избежать действия емкости между сетками двухсеточной лампы, последнюю можно заменить гексодом.

Н. — Здесь мы имеем дело с двумя лампами: гексод служит смесителем, а триод выполняет роль местного гетеродина.

Л. — Эволюция завершилась созданием комбинированной лампы триод-гексода, где обе части имеют общий катод, а третья сетка гексода внутри лампы непосредственно соединена с сеткой генерирующего триода (рис. 99).

Рис. 99. Преобразование частоты с помощью триод-гексода.

Н. — Имея восемь электродов, подобная комбинированная лампа должна называться октодом. Не так ли?

Л. — Heт, октодом называют комбинацию из триода и пентода, у которого экранирующая сетка располагается по обе стороны от управляющей сетки (рис. 100).

Рис. 100. Преобразование частот с помощью октода.

Анод триода имеет малые размеры и не мешает потоку электронов проходить в пентодную часть лампы. Триод служит гетеродином, а пентод — смесителем, на управляющую сетку которого подаются колебания из антенной цепи.

Зеркальные частоты

Н. — Одно обстоятельство меня тревожит. Нет ли риска принять супергетеродином одновременно две различные передачи? Предположим, что мы хотим принять станцию на волне 300 м, что соответствует частоте 1000 кГц. При промежуточной частоте 465 кГц настроим местный гетеродин на частоту 1465 кГц. Разность между этими двумя частотами даст нам промежуточную частоту.

Предположим, что наша приемная антенна одновременно воспринимает передачу на частоте 1930 кГц. Эта частота при смешении с частотой местного гетеродина даст нам также промежуточную частоту 465 кГц. Значит, мы примем и вторую станцию?

Л. — Действительно, с супергетеродином имеется определенный риск одновременно с нужной станцией принять другую, частота которой отличается от частоты местного гетеродина тоже на 465 кГц. Эта вторая частота называется зеркальной частотой, потому что располагается симметрично относительно частоты гетеродина.

Н. — Как можно избежать такой неприятности?

Л. — Сделав приемник достаточно избирательным еще до преобразователя частоты. Для этой цели перед преобразователем нужно разместить настроенный каскад УВЧ.

Следует отметить, что благодаря достаточно высокой промежуточной частоте опасность приема на зеркальной частоте ничтожна. Ведь зеркальная частота отстоит от частоты принимаемой на удвоенную промежуточную частоту, т. е. на 465 х 2 = 930 кГц. Для исключения возможности приема настолько различающейся по частоте станции совершенно не требуется очень высокая избирательность.

Сопряженная настройка

Н. — Вот теперь я спокоен. И я думаю, что настройка в супергетеродине очень проста: двух рук мне должно хватить. Одной я буду вращать ручку настроечного конденсатора переменной емкости входного контура, а другой — ручку настроечного конденсатора местного гетеродина.

Л. — Одной руки, дорогой Незнайкии, вполне достаточно, так как оба конденсатора переменной емкости управляются одной ручкой; их подвижные пластины укреплены на одной и той же оси.

Н. — Я не верю, что такая конструкция может хорошо работать. Ведь требуется, чтобы между двумя контурами всегда была одинаковая разница по частоте. Однако я не вижу, как этого можно достичь, если оба конденсатора управляются одновременно.

Л. — Емкость обоих конденсаторов переменной емкости идентична, какое бы положение они ни занимали.

Для создания разницы емкостей используют два подстроечных конденсатора; один из них включен параллельно конденсатору переменной емкости гетеродина, а другой, значительно больше емкостью, включен последовательно с ним (рис. 101).

Рис. 101. Три способа включения подстроечных конденсаторов в колебательный контур гетеродина; они служат дли обеспечения сопряженной настройки.

Параллельно включенный подстроечный конденсатор повышает общую емкость всей цепочки, тогда как включенный последовательно конденсатор снижает ее. Подобрав соответствующие емкости подстроечных конденсаторов, удается сделать так, что во время настройки разность в емкости всегда обеспечивает получение одинаковой промежуточной частоты.

Н. — Я констатирую, что постройка супергетеродина требует немало сложной работы. Но получаемые результаты, несомненно, стоят такого труда.

Более 800 000 книг и аудиокниг! 📚

Получи 2 месяца Литрес Подписки в подарок и наслаждайся неограниченным чтением

ПОЛУЧИТЬ ПОДАРОК