«Настоящий» электронный кубик

Основное отличие предлагаемой конструкции игрушки-сувенира от ранее опубликованных на страницах радиолюбительских изданий состоит в том, что вместо светодиодного индикатора, имитирующего выпавшую грань, в игрушке применён кубик из шести индикаторов (рис. 17).

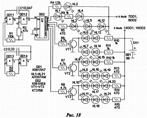
Принципиальная схема конструкции изображена на рис. 18.

Устройство состоит из двух взаимосвязанных генераторов на элементах микросхемы DD1 и микросхемы счётчика-дешифратора DD2. Работает оно так: генератор на элементах DD1.1 и DD1.2 генерирует колебания частотой около 200 Гц, которые подаются на вход счётчика, его работой управляет в свою очередь генератор на элементах DD1.3, DD1.4. Он генерирует тактовые импульсы с частотой следования около 1–2 Гц. Импульсы на вход счётчика поступают только тогда когда на выходе тактового генератора (вывод 4) действует напряжение высокого уровня. Резистором R3 можно регулировать частоту переключения триггеров счётчика в небольших пределах. В итоге на выходах 0–6 счётчика происходит последовательный перебор логической единицы с её временной фиксацией при логическом нуле на выводе 4 тактового генератора. Внешне работа кубика такова: сначала все грани светятся, потом некоторое время какая — то одна — далее процесс повторяется.

На транзисторах VT1-VT3 собраны ключи для управления частью светодиодов. Обратная связь (выводы 5-15 микросхемы DD2) производит обнуление счётчика при каждом седьмом такте на его входе.

Далее о конструкции сувенира. Основную часть элементов схемы монтируют на платах, сделанных из односторонне фольгированного гетинакса рис. 19, рис. 20.

Между плат соединение производят посредством жгута из 8 проводов.

Грани кубика соединяют проволочными перемычками с длиной заготовки 10–12 мм. После монтажа светодиодов, проводов, резисторов все грани гнут под 90 градусов по отношению друг к другу, получая сам кубик. Провода выпускают в отверстие треугольной формы, образующееся при сборке кубика. Боковые грани поджимают, подпаивая Г-образные кусочки проволоки к соответствующим перемычкам (рис. 17).

Затем приступают к сборке корпуса. Провода пропускают через шайбу, потом через корпус от ручки вплотную к отверстию кубика и сажают эти элементы друг на друга при помощи клея. Получившуюся стойку крепят посредством пластиковой втулки к пластмассовому футляру, подходящего размера. Внутри его размещают выключатель питания, источник питания, плату с микросхемами, регулировочный резистор и производят их окончательное соединение.

В заключение несколько слов о деталях и настройке схемы. В конструкции можно использовать практически любые светодиоды с рабочим током около 5 ма и напряжением в районе 2В. Транзисторы любые маломощные соответствующей структуры. Питается игрушка от батареи «Крона» с током потребления около 10–15 ма. Настройка сводится к подбору номиналов резисторов R4-R15 для одинакового свечения светодиодов и элементов времязадающих цепей генераторов для установки желаемых рабочих интервалов времени.

Более 800 000 книг и аудиокниг! 📚

Получи 2 месяца Литрес Подписки в подарок и наслаждайся неограниченным чтением

ПОЛУЧИТЬ ПОДАРОК