3.5. Малогабаритный приемник

Васильев А. [16]

Приемник предназначен для работы в диапазоне средних волн с радиосигналами амплитудной модуляции. В этих условиях чувствительность и избирательность приемника прямого усиления, содержащего всего два контура, оказывается не хуже, чем у супергетеродина. Предлагаемый приемник рассчитан на работу в диапазоне частот 525-1605 кГц при питании напряжением 7,5 В. Ток, потребляемый от источника питания, не превышает 4 мА. Принципиальная схема приемника показана на рис. 20.

Рис. 20. Принципиальная схема малогабаритного приемника

Входной контур образован индуктивностью L1 магнитной антенны и емкостями конденсаторов С3 и С5.1. Конденсаторы С2 и С4 заземляют по высокой частоте один вывод контура, а со второго сигнал подается непосредственно на неинвертирующий вход операционного усилителя DA1, очень большое входное сопротивление которого не шунтирует контур резистор R7 служит регулятором громкости. Выходной каскад на транзисторе VT3 собран по схеме с общим коллектором. Поэтому он создает усиление только по току и нагружен на малогабаритный телефон типа ТМ-2А.

Магнитную антенну с катушкой L1 можно взять от приемника «Селга-309». Для катушек L2 и L3 используют ФПЧ от приемников «Селга» или «Альпинист» с перемоткой. L2 должна иметь 30 витков, a L3 — 150 витков провода ПЭВ-1 диаметром 0,08 мм. Агрегат конденсаторов переменной емкости также берется от приемника «Селга». Батарея питания состоит из шести аккумуляторов Д-0,06, соединенных последовательно.

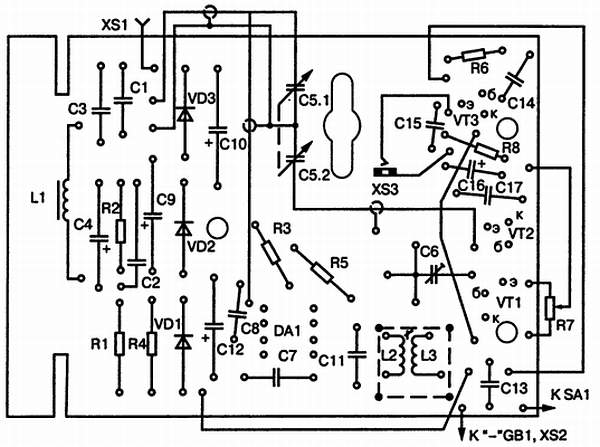
Приемник собирается на печатной плате, которая показана вместе с размещением элементов схемы на рис. 21.

Рис. 21. Печатная плата малогабаритного приемника

Более 800 000 книг и аудиокниг! 📚

Получи 2 месяца Литрес Подписки в подарок и наслаждайся неограниченным чтением

ПОЛУЧИТЬ ПОДАРОК