6.4. Светорегулятор с выдержкой времени

Бжевский Л. [27]

Назначение этого регулятора помимо возможности вручную регулировать яркость свечения лампы накаливания состоит в значительном увеличении срока ее службы благодаря тому, что при включении полное напряжение питания подается на лампу с выдержкой времени. Сопротивление холодной нити лампы накаливания почти в 10 раз меньше, чем разогретой. Поэтому при прямом включении пусковой ток также в 10 раз превышает рабочий, что и является причиной частого выхода из строя ламп накаливания.

Принципиальная схема устройства приведена на рис. 42.

Рис. 42. Принципиальная схема светорегулятора

При замыкании выключателя SA1 в течение каждого полупериода сетевого напряжения протекает зарядный ток конденсатора С4 через следующие элементы схемы: R2, VD5, SA1, R8, VD8, R10. Падением напряжения на резисторе R10 отпирается транзистор VT3, который замыкает эмиттер транзистора VT2 на общий провод. По этой причине оба транзистора VT1 и VT2 оказываются заперты, тиристор VS1 закрыт и лампа светильника отключена.

По мере заряда конденсатора С4 ток заряда уменьшается, спадает отпирающее напряжение на базе транзистора VT3, который плавно запирается. Через резистор R6 начинается заряд конденсатора С2. Когда напряжение на нем достигнет напряжения на резисторе R4, открываются транзисторы VT1 и VT2. Тогда через них на управляющий электрод тиристора поступает напряжение с конденсатора С2, что приводит к отпиранию тиристора и зажиганию лампы светильника. По мере дальнейшего заряда С2 яркость лампы плавно нарастает.

Переменный резистор R6 служит для ручной установки яркости лампы от нуля до 98 %. Выдержка времени между моментом замыкания контактов SA1 и зажиганием лампы изменяется подбором емкости конденсатора С4 и сопротивления резистора R10. Стабилитроны VD6 и VD7 служат для стабилизации напряжения питания импульсной части схемы. Резистор R9 служит для разряда конденсатора С4 после выключения устройства. Диод VD8 предотвращает разряд конденсатора С4 через R8, R7 и R4. Неоновая лампочка HL1 сигнализирует о зажигании лампы светильника, если он располагается в другом помещении. Дроссель L1 и конденсатор С1 образуют фильтр нижних частот для подавления помех, возникающих при работе тиристора. Дроссель наматывается на стержень из феррита 600НН диаметром 8 мм и длиной 30 мм и содержит 150 витков провода ПЭВ-2 диаметром 0,8 мм.

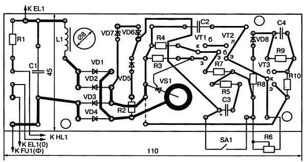
Эскиз печатной платы светорегулятора с расположением на ней элементов схемы приведен на рис. 43.

Рис. 43. Эскиз печатной платы светорегулятора

Более 800 000 книг и аудиокниг! 📚

Получи 2 месяца Литрес Подписки в подарок и наслаждайся неограниченным чтением

ПОЛУЧИТЬ ПОДАРОК