Беседа 20 СТЕРЕОФОНИЯ

Разговор о технике воспроизведения грамзаписи у нас уже был ранее, например в двенадцатой беседе, посвященной усилителям 3Ч. Но тогда речь шла о монофоническом, т. е. одноканальном звуковоспроизведении. Сейчас же у любителей музыки все большей популярностью пользуется более эффектный двухканальный способ воспроизведения грамзаписи — стереофонический. Ему-то и посвящается эта беседа.

СТЕРЕОЭФФЕКТ. ЧТО ЭТО ТАКОЕ?

Приходилось ли тебе бывать на концертах больших симфонических оркестров? В такие дни концертные залы до предела заполняются любителями музыки. Оказавшись здесь, ты как бы погружаешься в море звуков, наполняющих огромный концертный зал.

А если то же музыкальное произведение, исполняемое тем же оркестром, слушать в записи на монофонической грампластинке, пользуясь электрофоном или радиолой? Эффект будет не тот. Потеряется объемность звучания. И если как следует прислушаться, то создастся впечатление, будто все музыкальные инструменты оркестра не могут «втиснуться» в небольшой объем громкоговорителя. Да, при таком способе воспроизведения грамзаписи невозможно представить себе пространственное расположение источников звука.

К выходу усилителя электрофона или радиолы можно подключить несколько громкоговорителей, размещенных в разных углах комнаты. Но ощущения объемности звучания музыкального произведения все равно не получится, ибо звуковоспроизведение остается одноканальным.

Иное дело — стереофоническое звуковоспроизведение, когда запись музыкального произведения и последующее воспроизведение его происходит с помощью двухканальной аппаратуры. На такой способ звуковоспроизведения, придающий звуку объемность, и рассчитаны стереофонические грампластинки.

В чем суть стереофонии? При таком способе звукозаписи перед симфоническим или эстрадным оркестром устанавливают на некотором расстоянии два микрофона (или две группы микрофонов), каждый из которых соединен со своим усилителем звукозаписывающей аппаратуры. Тот из микрофонов, что находится слева (если на оркестр смотреть спереди), принято называть микрофоном левого канала, а правый — микрофоном правого канала звукозаписи.

Воспроизведение стереофонической грамзаписи осуществляется с помощью стереофонического звукоснимателя и двух усилителей 3Ч с самостоятельными громкоговорителями, расположенными перед слушателем на некотором расстоянии один от другого.

Левый (от слушателей) громкоговоритель — громкоговоритель левого канала звуковоспроизведения, правый — громкоговоритель правого канала.

Музыкальные инструменты или солисты, являющиеся источниками звуковых колебаний, находятся на разных расстояниях от микрофонов, поэтому и сила их звучания в громкоговорителях различная. Звуковые колебания, кроме того, доходят до микрофонов хотя и с небольшой, но все же с разной задержкой по времени. В результате у слушателя создается представление не только о пространственном расположении источников звуков, но и их перемещении. Так, например, если солист во время исполнения песни передвигается по сцене, приближаясь то к одному, то к другому микрофону, то и сила звучания его голоса в громкоговорителях изменяется. А это создает иллюзию перемещения голоса солиста в пространстве между громкоговорителями. В том случае, когда солист находится на разных расстояниях от микрофонов и создаваемые им звуковые колебания с одинаковой силой воздействуют на оба микрофона, то его голос звучит между громкоговорителями.

Однажды мне довелось послушать хорошую стереофоническую запись, сделанную на автодроме. Помню: где-то справа появляется звук работающего двигателя автомобиля. Нарастая, звук прямо передо мной становится рокочущим и, быстро затухая, уносится влево. Долго, видимо, я не забуду этот стереоэффект движущегося с огромной скоростью гоночного автомобиля. Вот что такое стереофония.

СТЕРЕОФОНИЧЕСКИЙ ЗВУКОСНИМАТЕЛЬ

Что надо иметь для воспроизведения стереофонической грамзаписи? Прежде всего — электропроигрывающее устройство со стереофоническим звукоснимателем, например типа ПЭПУ-52С. Внешний вид звукоснимателя с тонармом, установленным на таком ЭПУ, показан на рис. 311.

Рис. 311. Внешний вид пьезокерамического стереофонического звукоснимателя с тонармом

Сам звукосниматель — пьезокерамический. Он находится в передней головке тонарма. Тонарм со звукоснимателем опускают на вращающуюся грампластинку с помощью рычажка, находящегося под ним.

Звуковая канавка стереофонической грампластинки «хранит» двухканальную запись звука: правого и левого каналов. Звуковые бороздки каналов нанесены раздельно на стенки канавки под углом 45° к плоскости грампластинки. Для воспроизведения записи обоих каналов стереофонический звукосниматель имеет два акустических элемента с одной общей иглой, вырабатывающие раздельные сигналы обоих каналов.

Упрощенное устройство пьезокерамического механизма стереофонического звукоснимателя изображено на рис. 312.

Рис 312. Устройство и графическое изображение пьезокерамического стереофонического звукоснимателя

В нем, как видишь, два пьезоэлемента: 6 — элемент правого канала, 7 — элемент левого канала. Задними (по схеме) концами пьезоэлементы неподвижно укреплены на стойке 8, а передними — в тягах 4 и 9, которые могут смещаться относительно оси 5. В свою очередь эти тяги эластично связаны с тягами 3 и 10, а через них — с рычагом иглодержателя 2 с иглой 1.

Во время проигрывания грампластинки рычаг иглодержателя колеблет тяги из стороны в сторону вокруг оси 5 и изгибает пьезоэлементы. При этом они создают раздельные для каждого канала низкочастотные сигналы, которые усиливаются «своими» усилителями 3Ч и преобразуются в звук их громкоговорителями.

Характерная особенность в символике графического обозначения пьезокерамического звукоснимателя — две взаимно перпендикулярные стрелки и три вывода; средний вывод является общим для сигналов обоих каналов.

СТЕРЕОФОНИЯ НА ГОЛОВНЫЕ ТЕЛЕФОНЫ

Практическое знакомство с сущностью и способами воспроизведения стереофонической грамзаписи можно начать с конструирования сравнительно простого устройства, выполненного по структурной схеме, приведенной на рис. 313.

Рис. 313. Структурная схема усилителя для воспроизведения стереофонических грамзаписей на головные телефоны

Устройство состоит из двух усилителей 3Ч (УЗЧ-1, УЗЧ-2), на входы которых поступают сигналы от звукоснимателя В1, и двух телефонов, подключенных к выходам усилителей; УЗЧ-1 и телефон В2 образуют левый канал, а УЗЧ-2 и телефон ВЗ — правый канал стереофонического устройства.

Принципиальную схему возможного варианта такого устройства, рассчитанного на совместную работу с пьезокерамическим звукоснимателем и низкоомными головными или самодельными стереотелефонами, ты видишь на рис. 314.

Рис. 314. Принципиальная схема стереоусилителя

Общий заземленный проводник цепей питания делит ее на две симметричные части. Детали верхней части схемы образуют левый канал, а детали нижней части — правый канал стереофонического устройства. Таким образом, его основу составляют два идентичных усилителя с самостоятельными входами и выходами. Общими являются только звукосниматель В1, батарея питания GB1 и конденсатор С9, шунтирующий батарею по переменному току.

Поскольку оба канала стереоусилителя совершенно одинаковы, то разберем работу лишь одного из них, например левого. Сигнал от звукоснимателя через разъем X1 поступает на переменный резистор R1, выполняющий функцию регулятора громкости, а от него через конденсатор С1 на базу транзистора V1 первого каскада усилителя. Усилитель трехкаскадный на транзисторах разной структуры: V1-V3 — n-p-n, V4 — р-n-р.

Все транзисторы, в том числе и транзисторы двухтактного выходного каскада, включены по схеме ОК, т. е. работают эмиттерными повторителями. В целом, таким образом, он является усилителем мощности.

С резистора R3, являющегося нагрузкой транзистора V1 первого каскада, сигнал через конденсатор С3 поступает на базу транзистора V2 второго каскада, а с его нагрузочного резистора R7 — непосредственно на базы транзисторов V3 и V4 третьего, двухтактного каскада. Усиленный по мощности сигнал через конденсатор С4 подается к телефону В2 и преобразуется им в звук.

Режим работы транзистора первого каскада устанавливают подбором резистора R2, режимы транзисторов двух других каскадов — подбором резистора R5. Подбором резистора R6, являющегося частью нагрузки транзистора V2, устраняют искажения типа «ступенька». Резистор R4 и конденсатор С2 образуют ячейку развязывающего фильтра, предотвращающую возбуждение усилителя.

Напряжение сигнала, развиваемого на низкоомном телефоне (8—10 Ом), не превышаем напряжения, поступающего на вход усилителя от звукоснимателя. Но сигнал в тысячи раз усилен по мощности, поэтому телефон звучит достаточно громко.

Точно так работает и правый канал этого в общем-то простого стереоусилителя.

Резисторы R1 и R4 на входе усилителя являются не только регуляторами громкости. С их помощью, кроме того, устанавливают одинаковые уровни сигналов на выходах каналов, т. е., как говорят, осуществляют стереобаланс. Без стереобаланса эффект объемности звучания стереозаписи пропадает.

Источником питания устройства служат две батареи 3336JT, соединенные последовательно. Ток, потребляемый от них обоими каналами усилителя, не превышает 25–30 мА. Работоспособность усилителя сохраняется при снижении напряжения батареи до 6 В.

Все детали и узлы усилителя, включая и батарею питания, можно разместить в корпусе из двух дюралюминиевых пластин, согнутых наподобие буквы П (рис. 315).

Рис. 315. Размещение деталей и блоков усилителя в корпусе и его монтажная плата

П-образная крышка, скрепленная двумя винтами с основанием такой же формы, образует коробку с внешними размерами 150х110х50 мм. Переменные резисторы R1, R8 и гнездовая часть входного разъема X1 находятся на передней стенке, а гнездовая часть выходного разъема Х2 и выключатель питания S1 — на задней стенке основания. Монтажная плата усилителя и батарея питания укреплены на горизонтальной площадке основания, снизу которой прикреплены резиновые ножки.

Монтаж деталей на плате может быть навесным или печатным — все зависит от твоего желания и наличия деталей.

Переменные резисторы R1 и R8 типа СП-I группы А или В (должны быть одинаковыми), постоянные резисторы — МЛТ-0,125 или МЛ Т-0,25. Электролитические конденсаторы типа К50-6; выключатель питания S1 — тумблер ТВ2-1.

Стереотелефоны В2 и В3 типа ТДС-1 (телефоны электродинамические стереофонические) или самодельные, о возможной конструкции которых я расскажу чуть позже.

Пары транзисторов V1 и V5, V2 и V6, а также транзисторы V3, V4 и V7, V8 желательно отобрать с возможно близкими параметрами h21Э. В выходных каскадах германиевые транзисторы МП38А можно заменить на кремниевые КТ315Б, а МП42 на КТ361Б. Но в этом случае сопротивление резистора R6, подбираемого при налаживании, должно быть значительно больше.

Каналы усилителя налаживай раздельно. Предположим, первым будет левый канал. В таком случае обесточь транзисторы правого канала усилителя, подключи к выходу телефоны, движок резистора R1 поставь в крайнее нижнее (по схеме) положение, а параллельно разомкнутым контактом выключателя питания S1 подключи миллиамперметр, чтобы измерить общий ток, потребляемый левым каналом усилителя. Этот ток не должен быть больше 12–15 мА. Значительно больший ток будет указывать на возможную ошибку в монтаже или чрезмерно большое сопротивление резистора R6. Затем, включив питание тумблером S1, подбором резистора R5 установи на эмиттерах транзисторов V3 и V4 (в точке симметрии) напряжение 4,5 В, т. е. равное половине напряжения батареи питания, а подбором резистора R6 — ток покоя в коллекторной цепи транзистора V3, равный 3–4 мА.

При замене резистора R6 источник питания выключай, иначе транзисторы V3 и V4 могут оказаться поврежденными из-за теплового пробоя р-n переходов. После этого подбором резистора R2 установи на эмиттере транзистора V1 напряжение, также равное половине напряжения источника питания. Если теперь движок переменного резистора R1 установить в крайнее верхнее (по схеме) положение и пальцем коснуться его вывода, в телефоне появится значительный звук низкой тональности.

Когда точно так же наладишь правый канал усилителя, подключи к его входу звукосниматель и проиграй грампластинку со стереофонической записью музыкального произведения. При вращении ручек переменных резисторов R1, R8 в противоположные стороны, звук будет появляться и нарастать то в левом, то в правом телефоне. При стереобалансе резисторами звук воспринимается как объемный. В этом и заключается преимущество стереоэффекта перед монофоническим звуковоспроизведением звука. Корпус готового усилителя можно покрасить серой нитроэмалью или оклеить декоративной поливинилхлоридной пленкой.

Теперь о стереотелефонах. К сожалению, в магазинах, торгующих радиотоварами, промышленные стереотелефоны ТДС-1 бывают пока что редко, а спрос на них непрерывно растет. И если тебе не удастся приобрести их, то придется конструировать подобные стерео телефоны самому.

В популярной радиотехнической литературе и, в частности, в журнале «Радио» описано немало разных по сложности любительских стереотелефонов, конструируемых на базе малогабаритных широкополосных динамических головок прямого излучения или электродинамических микрофонах. Расскажу тебе о наиболее простой, на мой взгляд, конструкции стереотелефонов, предложенной минским радиолюбителем Е. Мицкевичем.

Внешний вид этих стереотелефонов показан на рис. 316, а детали одного из излучателей и конструкция оголовья — на рис. 317.

Рис. 316. Самодельные стереофонические головные телефоны

Рис. 317. Детали излучателей головных телефонов

В качестве излучателей использованы динамические головки 1ГД-39Е со звуковыми катушками сопротивлением 8 Ом. Чтобы улучшить звучание телефонов на низших частотах звукового диапазона, каждую головку необходимо доработать — аккуратно вырезать лезвием безопасной бритвы большую часть гофра, оставив лишь четыре полоски шириной по 5 мм (рис. 317, а). Эти полоски следует пропитать смазкой ГОИ-54П или вазелином. Для большей гибкости подвески диффузора можно еще подрезать центрирующую шайбу головки, сделав в ней скальпелем четыре таких же надреза, как в диффузоре. Затем из головок надо осторожно удалить держатели выводов звуковых катушек и отпаять их контактные лепестки.

Для каждой головки вырежь из кожи кольцо 4 (рис. 317, в) с внутренним диаметром 50 мм и наружным 98 мм и заклей им сзади отверстия диффузородержателя 7. В кольце в том месте, где были держатели лепестков, проделай два отверстия под выводы звуковой катушки. Позже к выводам звуковой катушки припаяешь соединительный шнур и вставишь в эти отверстия трубочки 5 из изоляционного материала.

Из такой же кожи или кожезаменителя вырежь еще два кружка 6 по диаметру магнитов головок и наклей их на магниты с наружной стороны. После этого займись акустическим оформлением головок, от которого также зависит качество звучания будущих стереофонических головных телефонов. Из фанеры толщиной 4–5 мм вырежь основание 3 точно по контуру диффузородержателя (рис. 317, б), а в центре основания выпили лобзиком отверстие диаметром 60 мм. Декоративную решетку 2 диаметром 70 мм сделай из любого перфорированного материала, например из радиоткани или тонкой металлической сетки, и приклей ее к основанию.

Далее из мягкой пористой резины или поролона толщиной 25 мм вырежь амбюшуры 1. Для лучшего прилегания телефонов к ушам отверстия в амбюшурах должны иметь форму эллипса. Основание скрепи с диффузоре держателем 7 шурупами (рис. 317, в). Для крепления соединительного проводника на корпусе головки сделай из жести держатель 8. Затем к основанию приклей амбюшур. Оголовье 9 (рис. 317, г) сделай из сталистой проволоки толщиной 2–3 мм. Верхнюю часть оголовья проложи поролоном 10 или войлоком и обшей кожей, предварительно пропустив внутрь обшивки соединительные проводники.

Для подключения стереотелефонов к выходу усилителя на конце соединительных проводников телефонов должен быть штепсель, соответствующий гнездовой части выходного разъема Х2 усилителя. В таких стереотелефонах вместо головок 1ГД-39Е можно использовать головки 1ГД-50, обладающие более широкой частотной характеристикой. Качество звучания головных телефонов при этом улучшится.

Впрочем, для самодельных стереотелефонов пригодны многие другие малогабаритные динамические головки со звуковыми катушками сопротивлением 8-10 Ом, например 0,2ГД-1, 0,5ГД-20. Надо только по возможности смягчить подвески диффузоров головок, чтобы улучшить звучание телефонов на низких частотах, и выполнить акустическое оформление, соответствующее используемым головкам.

Опыт сборки и налаживания аппаратуры для индивидуального прослушивания стереофонических грамзаписей на головные телефоны поможет тебе перейти к конструированию более мощного усилителя для громкого воспроизведения стереозаписей.

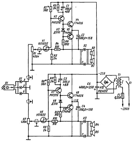
СТЕРЕОФОНИЧЕСКИЙ КОМПЛЕКС

В принципе для воспроизведения стереофонической грамзаписи на громкоговорители можно использовать два одинаковых усилителя 3Ч, обладающих чувствительностью 100–200 мВ и выходной мощностью 1–3 Вт. Целесообразнее, однако, конструировать двухканальный усилитель, рассчитанный на совместную работу с пьезокерамическим звукоснимателем ЭПУ.

Рекомендую тебе сравнительно простой стереофонический усилитель, разработанный радиолюбителем Г. Крыловым из подмосковного города Пущино. Этот усилитель я называю простым потому, что в нем мало транзисторов и отсутствуют некоторые узлы и детали, характерные для многих любительских и промышленных стереофонических усилителей. В нем, например, нет специального регулятора стереобаланса (стереобаланс устанавливают регуляторами громкости каналов усилителя), нет регуляторов тембра звука, требующих дополнительного усиления стереофонического сигнала и применения дефицитного блока переменных резисторов. Все это делает рекомендуемый усилитель более доступным для повторения.

Принципиальная схема усилителя показана на рис. 318.

Рис. 318. Схема усилителя

Транзисторы V1, V2, V4, V5 и динамические головки В2 и В3 громкоговорителя образуют левый канал, а транзисторы V6, V7, V9, V10 и головки В4 и В5-правый канал усилителя.

Каналы, как видишь, совершенно одинаковые. Общими для обоих каналов является только разъем X1, через который ко входу усилителя подключают стереофонический звукосниматель В1 и сетевой блок питания. При напряжении источника питания 22 В номинальная выходная мощность каждого канала равна 1 Вт, максимальная 2 Вт. Чувствительность около 200 мВ. Рабочий диапазон частот — от 50 до 15 000 Гц.

Разберем работу лишь одного из каналов усилителя, например левого. Он трехкаскадный, с непосредственной связью между транзисторами. Транзистор V1 первого каскада — полевой, транзистор V2 второго каскада — маломощный низкочастотный структуры n-p-n, транзисторы третьего, выходного каскада, низкочастотные средней мощности разных структур (V4 — p-n-p, V5 — n-p-n). Через гнездовую колодку разъема Х2 к выходу усилителя подключены последовательно соединенные головки В2 и ВЗ громкоговорителя этого канала.

Ты знаешь, что полевой транзистор обладает очень большим входным сопротивлением и практически не шунтирует источник усиливаемого сигнала. Это позволяет пьезокерамической звукосниматель, внутреннее сопротивление которого большое, подключать ко входу усилителя без каких-либо дополнительных каскадов. В описываемом усилителе сигнал от звукоснимателя подается на затвор полевого транзистора V1 через переменный резистор R1, выполняющий функцию регулятора громкости. Положительное напряжение смещения на затворе транзистора создается автоматически током истока, текущим через резистор R3. Роль нагрузки стока этого транзистора выполняет эмиттерный р-n переход транзистора V2 второго каскада. Сигнал, усиленный этим каскадом, подается непосредственно на базы транзисторов V4 и У5, работающих в двухтактном усилителе мощности. Через электролитический конденсатор С2 колебания звуковой частоты поступают к головкам В2, В4 и преобразуются ими в звуковые колебания.

Чтобы устранить искажения типа «ступенька», возникающие в двухтактном усилителе, на базы их транзисторов относительно эмиттеров необходимо подавать напряжения смещения, открывающие транзисторы. В описываемом усилителе начальные напряжения смещения на базах транзисторов V4 и V5 создаются падением напряжения на диоде V3, включенном в коллекторную цепь транзистора V2 в прямом направлении. Всего на диоде падает 0,25 В. Следовательно, на базе каждого из транзисторов выходного каскада относительно его эмиттера действует напряжение смещения, равное 0,12-0,13 В.

Диод V3 одновременно выполняет роль элемента, термостабилизирующего работу транзисторов выходного каскада. Происходит это следующим образом. Диод вмонтирован между транзисторами выходного каскада, которые во время работы нагреваются сами и нагревают окружающие их детали. От этого изменяется и температура корпуса диода. С повышением температуры прямое сопротивление диода, а значит, и падение напряжения на нем уменьшается, соответственно уменьшаются напряжения смещения на базах и токи коллекторных цепей выходных транзисторов. И, наоборот, с понижением температуры, когда прямое сопротивление диода возрастает, напряжения смещения и коллекторные токи транзисторов тоже несколько увеличиваются. В результате независимо от колебаний температуры режим работы транзисторов выходного каскада остается практически неизменным.

Коротко о назначении других деталей усилительного канала. Резистор R5 стабилизирует режим работы транзистора V2, а шунтирующий его конденсатор С1 уменьшает местную отрицательную обратную связь по переменному току, снижающую усиление этого каскада. Резистор R4 создает между выходом усилителя и истоком транзистора первого каскада отрицательную обратную связь, охватывающую усилитель в целом и улучшающую его частотную характеристику.

Блок питания обоих каналов образуют сетевой трансформатор Т1 и выпрямительный блок V12, диоды которого включены по мостовой схеме. Пульсации выпрямленного напряжения сглаживаются конденсатором С5 (соединены параллельно два конденсатора емкостью по 2000 мкФ каждый).

Теперь о конструкции и деталях усилителя. Внешний вид усилителя и размещение деталей в его корпусе (верхняя стенка снята) показаны на рис. 319, а монтажная плата одного из каналов (левого) и схема соединения деталей на ней — на рис. 320.

Рис. 319. Внешний вид усилителя и размещение деталей в его корпусе (вид сверху)

Pиc. 320. Монтажная плата левого канала усилителя и схема соединения деталей на ней

Корпус, внешние размеры которого 170х100х75 мм, состоит из шести пластин листового дюралюминия толщиной 2 мм, соединенных в единую конструкцию винтами, ввинченными в резьбовые отверстия в металлических стойках сечением 10х10 и длиной 75 мм. Нижняя, боковые и верхняя стенки имеют вентиляционные отверстия. Снизу привинчены резиновые ножки.

Детали каждого из каналов усилителя смонтированы на плате размерами 75х65 мм, вырезанной из листового гетинакса толщиной 1,5 мм. Опорными точками монтажа служат пустотелые заклепки, развальцованные в отверстиях в плате. Транзисторы выходного каскада установлены на теплоотводящих радиаторах. Конструкция радиатора показана на рис. 321.

Рис. 321. Теплоотводящий радиатор транзистора выходного каскада

Он состоит из двух ребристых дисков, выточенных на токарном станке из дюралюминий. Стянутые вместе винтами М3 (в верхнем диске отверстия диаметром 3,2 мм для винтов не имеют резьбы), они плотно зажимают между собой выступающий поясок транзистора.

Монтажные платы обоих каналов усилителя скреплены вместе, наподобие этажерки, с помощью двух стяжек. Сетевой трансформатор Т1 и конденсаторы фильтра выпрямителя С5 жестко укреплены на нижней стенке корпуса, выпрямительный блок V12 — на стойке возле трансформатора, выключатель питания (тумблер МТ-1) и переменные резисторы — на передней, а держатель предохранителя типа ДПВ с плавким предохранителем на ток 0,25 А и гнездовые части входного и выходных разъемов — на задней стенке корпуса.

Все постоянные резисторы типа MЛT-0,5, переменные резисторы R1 и R7 — СП-I, электролитические конденсаторы — К50-6. Гнездовая часть разъема X1 — типа СГ-5, разъемов Х2 и ХЗ СГ-З. Нумерация выводных контактов разъемов указана на принципиальной схеме.

Полевые транзисторы КП103Е можно заменить аналогичными им транзисторами КП103Ж, транзисторы МП37Б — транзисторами МП37А со статическим коэффициентом передачи тока h21Э не менее 25, ГТ402Б и ГТ404Б соответственно на ГТ402А и ГТ404А или (что лучше) на ГТ402Г и ГТ404Г. В блоке питания выпрямительный блок КЦ402Е можно заменить четырьмя диодами серии Д226 или Д7 с любым буквенным индексом, включив их по мостовой схеме. А смонтировать их можно на гетинаксовой пластинке.

Сетевой трансформатор Т1 блока питания самодельный, его можно выполнить на магнитопроводе ШЛ16х20 мм. Первичная обмотка I рассчитана на напряжение сети 220 В и содержит 2200 витков провода ПЭВ-1 0,2 вторичная — 180 витков провода ПЭВ-1 0,67. Можно применить унифицированный трансформатор ТН32 127/220-50 или другой трансформатор, понижающая обмотка которого рассчитана на напряжение 18–20 В при токе не менее 0,4 А.

Головки В2 и ВЗ громкоговорителя левого канала, а также В4 и В5 правого капала типа 1ГД-40Р или подобные им динамические головки мощностью 1 Вт. Головки надо смонтировать в дощатых или фанерных ящиках (как громкоговоритель переносной радиолы, причем звуковые катушки головок громкоговорителей должны быть включены синфазно.

Включив питание, сразу же измерь напряжение на выходе выпрямителя (на конденсаторе С5). Оно, в зависимости от данных вторичной обмотки трансформатора, может быть несколько больше или, наоборот, меньше. Запомни это значение, затем подбором резисторов R2 и R8 установи на эмиттерах выходных транзисторов (относительно общего заземленного провода) напряжения, равные половине напряжения на выходе выпрямителя.

После этого ко входу усилителя подключи стереофонический звукосниматель и, проигрывая грампластинку, проверь на слух качество звуковоспроизведения и плавность регулирования громкости в каждом канале. При одинаковых положениях движков переменных резисторов R1 и R7 громкость звука в громкоговорителях обоих каналов должна быть примерно одинаковой и плавно нарастать при вращении ручек резисторов в направлении движения часовой стрелки.

Как я уже сказал, головки в громкоговорителе должны быть включены синфазно. Проверить синфазность включения можно следующим способом. Смотря на диффузоры обеих головок, кратковременно подключи к штырькам 1 и 2 соединительной вилки разъема батарею 3336Л. В момент подключения батареи диффузоры обеих головок громкоговорителя должны перемещаться в одну и ту же строну — вперед или, наоборот, втягиваться в их магнитные системы. Если будет так, значит, они работают синфазно. При перемещении диффузоров в момент подключения батареи в разные стороны поменяй местами соединительные проводники одной из головок.

В то же время громкоговорители обоих каналов должны быть включены синфазно. Это значит, что при одной и той же полярности источника сигнала диффузоры их головок должны перемещаться в одну сторону. Проверяй это также с помощью батареи 3336Л. Если при одной и той же полярности подключения батареи диффузоры головок одного громкоговорителя перемещаются в одну сторону, а диффузоры головок второго громкоговорителя в другую, то поменяй местами подключение соединительных проводов на штепсельной вилке разъема одного из громкоговорителей.

Но стереоэффект воспринимается только при вполне определенном расположении слушателя по отношению к громкоговорителям, что объясняется так называемой бинауральной направленностью нашего слуха.

Многочисленные опыты и эксперименты показывают, что стереоэффект лучше всего воспринимается на расстоянии от громкоговорителей, равном их базе, т. е. расстоянию между ними. Установлено также, что зона стереоэффекта будет максимальной, когда база громкоговорителей равна 1,5–2 м и они повернуты в сторону слушателя примерно на угол 30°. Схематически эти условия изображены на рис. 322. Учитывая их, опытным путем найди в комнате место размещения стереофонического комплекса.

Рис. 322. Схема размещения громкоговорителей

Если комната квадратная, то громкоговорители можно разместить возле любой из стен. В том же случае, если комната прямоугольная, то громкоговорители лучше всего разместить в средней части одной из длинных стен.

А каково должно быть расстояние громкоговорителей от пола? Это зависит от многих обстоятельств, в том числе от их внешнего оформления, рабочей полосы частот и мощности усилителя, индивидуальных особенностей слухового восприятия. Определи это опытным путем. Наилучший эффект будет, видимо, при размещении громкоговорителей на высоте 1,5–2 м от пола.

Более 800 000 книг и аудиокниг! 📚

Получи 2 месяца Литрес Подписки в подарок и наслаждайся неограниченным чтением

ПОЛУЧИТЬ ПОДАРОК