3.3. Раскрывая тайны

Все тайное, при старании, становится явным.

(Парафраза поговорки)

На протяжении всей истории человечества одни люди упорно стараются что-нибудь скрыть от других, хотя иногда это за них делает природа и время. Секреты ремесла и сокровища, знания и сведения о происшедших событиях, правдивая информация и подлинность предметов — этот список тайн, покрытых мраком бесконечен. Другие люди не менее упорно стараются вскрыть истину, охранить правду. Разведчики и шпионы, криминалисты и нарушители законов, археологи и черные кладоискатели — «несть им числа». И здесь электроника приходит на помощь правому делу.

Правда, и только правда

Чужая душа потемки

Шипа в мешке не утаишь

Пословицы

Людей всегда интересовало, насколько правдива та информация, которую они получают от других. Проблема выявления лжи или обнаружение неискренности в поведении человека стара как сам мир. Давно уже было подмечено, что состояние и поведение человека напрямую связано с его душевными переживаниями. Этим неоспоримым фактом стали пользоваться при допросах подозреваемых лиц и для разоблачения преднамеренных обманов.

В древней Индии допрашиваемых просили одновременно с ответом на поставленный вопрос ударять в гонг. Если вопрос вызывал затруднение и внутреннее замешательство у подозреваемого, то он не мог ответить на него легко и непринужденно. Тогда ему требовалось время и определенные усилия над собой, а это приводило к сбоям при ударах в гонг.

В древнем Китае подозреваемым давали сухую рисовую муку и просили ее прожевать в разговоре с ними. Если человек был не в состоянии это сделать, поскольку при дополнительных переживаниях во рту пересыхало и еда буквально не «лезла в горло», то его осуждали, считая, что он пытается скрыть правду.

С развитием наук о человеке, таких как физиология, химия, психология и др., появились методы количественной инструментальной оценки изменений в организме человека, испытывающего психологический стресс. При стрессе повышается содержание адреналина в крови, увеличивается потребность организма в кислороде, что в свою очередь проявляется в отклонении ряда физиологических показателей от нормы: учащается или снижается частота пульса и ритм дыхания, повышается кровяное давление, изменяется электрическая проводимость кожи и температура тела, наконец, изменяется характер биотоков мозга. Когда источник стресса исчезает, организм вырабатывает норадреналин, нейтрализующий действие избыточного адреналина. Таким образом, появилась возможность фиксации реакции человека на эмоциональное возбуждение, обусловленное «внутренней борьбой» за выживание путем передачи ложных сведений. Характерно, что показатели эмоций проявляются непроизвольно, против воли и желания человека. Специальная тренировка отчасти может изменить уровень отдельных реакций, но полный комплекс показателей свести на нет, практически, невозможно, особенно при использовании современных электронных систем получения и обработки информации.

В 1927 году американский криминалист Леонард Киллер сконструировал и запатентовал специальное электронное устройство, одновременно регистрирующее три параметра (дыхание, относительное давление крови и электрическую активность кожи). Киллер окрестил эти устройства «Детекторами лжи». Позже их стали по научному именовать «Полиграфами» (от гр. polugraphia — многописание). Наибольшее распространение они нашли в США, начиная с 1980-х годов.

Современный полиграф — компьютерный прибор, использующий множество различных датчиков и фиксирующий одновременно ряд физиологических показателей человека. Эти приборы используются в самых различных сферах: от традиционного криминалистического дознания, до приема на работу. Необходимо отметить, что для получения объективной информации важно не только совершенство прибора, но и сама методика его применения: окружающая обстановка, характер и способ преподнесения вопросов и т. п. Правильное использование приборов (искусство оператора) дает достоверность, доходящую до 95 %. В настоящее время получили распространение различные упрощенные приборы и методики. К получаемым на них результатам надо относиться с крайней осмотрительностью.

Самой простой эмоциональной физиологической реакцией является так называемая кожно-гальваническая реакция — изменение поверхностного сопротивления кожи человека, вызванного целенаправленными вопросами, задаваемым по специальным методикам. Различают реакцию физическую и тоническую.

При физической реакции происходит резкое изменение электрического потенциала кожи на эмоциональный раздражитель. Тоническая реакция приводит к медленному изменению электрического сопротивления кожи (приспосабливаемость) в ответ на эмоциональный раздражитель. Величина кожного сопротивления датчика может изменяться от 600 кОм до 100 Ом.

Здесь уместно вернуться к спорам Гальвани и Вольта о природе биоэлектричества, о которых было кратко рассказано в начале книги.

Прибор, использующий одну кожно-гальваническую реакцию, конечно, еще не полиграф в полном объеме, поскольку нет учета «множественности» показателей, а лишь некоторый его компонент.

Изготовив самостоятельно такой прибор на основе набора «Детектор лжи» Мастер КИТ NK314, можно разобраться в принципе действия подобных систем и немного поиграть в криминалистику, не доводя дело до абсурда, т. е. не выходя за рамки безобидной игры.

Виртуальная модель «Детектора лжи» Мастер КИТ NK314

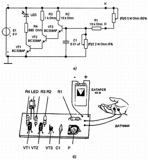
Принципиальная схема устройства, набранная в программе EWB, т. е. представляющая его виртуальную модель, показана на рис. 127, а.

Рис. 127. Детектор лжи Мастер КИТ NK314:

а — виртуальная модель в EWB; б — схема подключений; в — общий вид

Здесь на трех транзисторах PNP-типа собрано пороговое устройство (усилитель постоянного тока с большим коэффициентом усиления). К точкам «К-К» (вход) в реальном устройстве подключаются рабочие электроды, накладываемые на ладонь испытуемого, а в виртуальной модели этот имитатор датчика состояния поверхности кожи — резистор [R], с регулируемой величиной сопротивления.

Выходом служит сигнал светоизлучающего диода LED (Light-Emitting Diode). Питание устройства осуществляется от батареи Е1 с напряжением 9 В. Потенциометр [Р] служит для начальной установки режима. Интегрирующая цепь R1C1 предохраняет устройство от ошибочных электрических сигналов.

Вначале оба потенциометра [R] и [Р] устанавливаются на 100 %, если при этом дать команду на моделирования, то индикатор LED загорится (его стрелки на схеме в анимационном режиме «зачернятся»). Нажимая последовательно на клавишу Р (при английской раскладке клавиатуры), надо уменьшать величину сопротивления одноименного потенциометра, пока индикатор не погаснет: его стрелки из зачерненных превратятся в стрелки с просветом. На этом надо остановиться: предварительная настройка схемной модели проведена.

Далее последовательно нажимаем на клавишу R, уменьшая величину сопротивления имитирующего поведение датчика сопротивления поверхности кожи. При достижении величины 90 % от 0,5 МОм (уменьшение на 50 кОм), LED загорится, что моделирует появление сигнала об уменьшении кожного сопротивления.

Именно этот этап моделирования зафиксирован на рис. 127, а, где сопротивление Р равно 5 % от 2,2 МОм, т. е. 110 кОм. (Для увеличения сопротивления переменных резисторов надо нажимать на соответствующие клавиши при одновременно нажатой клавише Shift.) Приведенные числовые данные условны и зависят в реальной системе от вида используемого светодиода, применяемой электродной системы, характеристик кожи и особенностей реакции конкретного испытуемого.

Сборка Детектора лжи Мастер КИТ NK314

Детектор лжи монтируется на прилагаемой печатной плате (рис. 127, б, в) по приведенной выше принципиальной схеме из компонентов, указанных в таблице.

Устройство питается от батареи с напряжением 9 В и поэтому абсолютно безопасно для жизни; потребляемый ток составляет 10 мА. При монтаже необходимо обратить особое внимание на полярность подключения батареи и светодиода.

Выводы к датчику от контактов «К-К» на плате выполняются многожильными монтажными проводами, на конце которых закрепляются два небольших плоских электрода (например, две монетки). Все устройство следует заключить в «фирменный» корпус, который можно подобрать по каталогу Мастер КИТ.

Допрос без пристрастия

Перед началом эксперимента испытуемый свободно усаживается на стул, и на тыльной стороне его ладони пластырем фиксируются электроды датчика (рис. 127, б). Медленно вращая движок «подстроечного» сопротивления Р, добиваются погасания светодиода и фиксируют это положение. На этом электронная часть проблемы как бы прерывается и начинается собственно игра в криминалистику. Теперь надо задать такие непростые вопросы, при которых бы испытуемый стал врать и переживать за произносимое, и тогда (опять включается электроника) светодиод должен загореться.

Здесь Вам придется пофантазировать и поэкспериментировать, определив правила игры (оскорбительные и интимные вопросы должны быть исключены в принципе, а результаты оставаться конфиденциальными по договоренности, не следует также использовать игру в корыстных целях). Если Вы играете с товарищем, то желательно чередовать роли следователя и допрашиваемого, для соблюдения равноправия и чтобы почувствовать себя в «чужой шкуре»».

В качестве начальной методики составления вопросов можно порекомендовать так называемый нейтрально-целевой метод, который был разработан классиком полиграфии Макстаном еще в 1917 году. Он долгое время являлся стандартным при подобных проверках. Существо нейтрально-целевого метода заключается в следующем.

Имеется три типа вопросов: значимые и целевые вопросы, нейтральные для создания фона и контрольные. Для того чтобы отличить реакции на нейтральные и целевые вопросы, избирается определенная техника постановки вопросов.

Берется группа вопросов: нейтральные, не имеющие отношения к существу дела (например: «Как ваша фамилия?»» или про погоду); значимые, по которым проводится расследование и определяется отношение человека к тому или иному делу. В разных вариантах эти вопросы могут идти вперемежку, например, один значимый, потом нейтральный; или могут идти зонами, например, 5 нейтральных, потом группа 5 критических, потом опять 5 нейтральных, потом опять 5 критических. Все заданные вопросы и ответы записываются на бумагу и на магнитофон. После окончания процедуры анализируется, как человек реагировал на группу нейтральных вопросов, затем на критическую группу — есть ли различие или нет.

Далее проводится полное сравнение ответов испытуемого на те или иные вопросы. Если вопросы шли вперемежку, то по отдельности соответственно смотрят, как он реагировал на те или иные вопросы изолированно. Эта аналитическая часть может оказаться гораздо сложнее электронной, так как не формализована и близка к искусству.

Главное, не забывайте, что приборы не совершенны, и это всего лишь игра. Не заиграйтесь, будьте на высоте морально-этических норм, следуйте клятве Гиппократа: «Не навреди!».

Более 800 000 книг и аудиокниг! 📚

Получи 2 месяца Литрес Подписки в подарок и наслаждайся неограниченным чтением

ПОЛУЧИТЬ ПОДАРОК