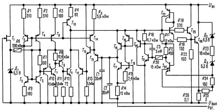
Приложение Л ТЕХНИЧЕСКИЕ ПАСПОРТА НА ЭЛЕМЕНТЫ ЭЛЕКТРОННЫХ СХЕМ

В этом приложении мы привели три паспорта на элементы в том виде, каком их предоставляет фирма-изготовитель. Мы выбрали подходящие для примера или широко распространенные элементы, особое внимание при отборе было обращено на то, чтобы паспорта были четкими и понятными.

На следующих страницах помещены паспорта на следующие элементы:

2N4400-4401 Популярный сигнальный транзистор

(по изданию Motorola Semiconductor Library, том 1, 1974).

(С разрешения фирмы Motorola Semiconductor Products Inc.)

LF411-412 Популярная серия ОУ на полевых транзисторах с p-n-переходом

(печатается по изданию National Semiconductor Linear Data Book, том 1, 1988).

(С разрешения фирмы National Semiconductor Corp.)

LM317 Регулируемый 3-выводной стабилизатор положительного напряжения

(печатается по изданию National Semiconductor Linear Data Book, 1978).

(С разрешения фирмы National Semiconductor Corp.) 

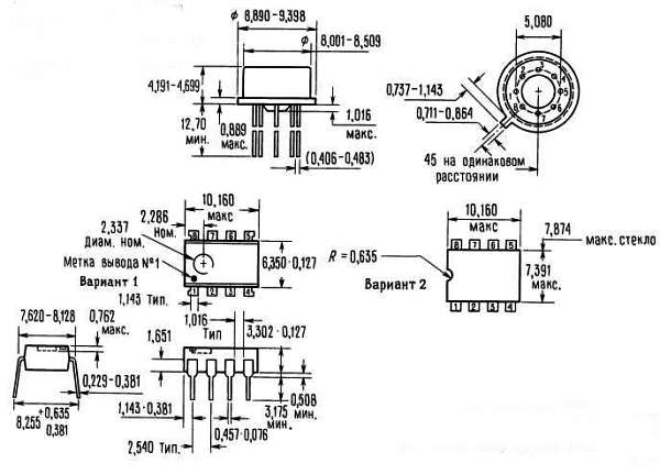
2N4400 2N4401

Кремниевые переключательные и усилительные n-р-n-транзисторы; август 1966-DS 5198

1 — плоский D-образный корпус для обеспечения монтажа на плоской плате;

2 — прочный, литой, высокотемпературный, прессованный, влагоустойчивый пластмассовый корпус;

3 — расположение вывода легко приспосабливается к стандартному кругу выводов ТО-18;

4 — овальные позолоченные выводы длиной 19/32 дюйма позволяют надежно паять соединение.

Кремниевые n-р-n-транзисторы типа ANNULARE[6]

… предназначены для ключевых схем общего назначения, усилительных схем и для использования в комплементарных схемах совместно с p-n-p-транзисторами типа 2N4402 и 2N4403.

• Высокое предельное напряжение - пробивное UKЭО = 40 В (мин.).

• Усиление по току определяется в пределах от 0,1 до 500 мА.

• Низкое напряжение насыщения Uкэ (нас) = 0,4 В (макс.) при Iк = 150 мА.

• Полный перечень переключательных и усилительных характеристик.

• Литой корпус типа Injection-Molded Unibloc[7].

Схема ТО-92.

Эквивалентные схемы для измерения времени переключения

Рис. 1. Время включения.

Время нарастания осциллографа < 4 нс,* полная шунтирующая емкость испытательного стенда, соединений и осциллографа. 

Рис. 2. Время выключения.

Переходные характеристики

На рис. 3–8: 25 °C, — 100 °C.

Рис. 3. Емкости.

Рис. 4. Характеристики заряда.

Рис. 5. Время включения.

Рис. 6. Время нарастания и время спада.

Рис. 7. Время хранения.

Рис. 8. Время спада.

Характеристики малого сигнала

Коэффициент шума

Uкэ = 10 В пост. тока, Токр = 25 °C

Рис. 9. Влияние частоты.

Рис. 10. Влияние сопротивления источника.

h-параметры

Uкэ = 10 В пост, тока, f = 1 кГц, Токр = 25 °C. 

Эта группа графиков иллюстрирует взаимосвязь между h21э и другими h-параметрами для транзисторов этой серии. Для получения этих кривых были отобраны элементы с высоким и низким коэффициентом усиления среди транзисторов типа 2N4400 и 2N4401, соответствующие номера элементов проставлены на каждом из графиков.

Рис. 11. Коэффициент усиления по току.

Рис. 12. Входное сопротивление.

Рис. 13. Коэффициент обратной связи по напряжению.

Рис. 14. Выходная проводимость.

Статические характеристики

Рис. 15. Коэффициент усиления по постоянному току.

Рис. 16. Область насыщения коллектора.

Рис. 17. Напряжения «включенного» состояния.

Рис. 18. Температурные коэффициенты.

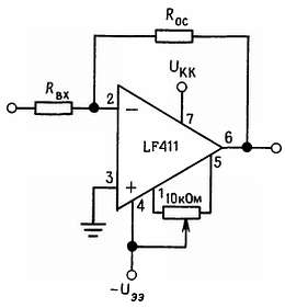
Операционные усилители с входами на полевых транзисторах с p-n-переходом с небольшим напряжением сдвига, малым дрейфом LF411A/LF411 (National Semiconductor)

Общее описание. Эти недорогие, быстродействующие элементы представляют собой операционные усилители с входами на полевых транзисторах с p-n-переходом с очень небольшим напряжением сдвига и гарантированным малым дрейфом этого напряжения. Для них требуется небольшой питающий ток, при этом обеспечивается высокое значение произведения коэффициента усиления на ширину полосы пропускания и высокая скорость нарастания. Кроме того, хорошо согласованные высоковольтные ОУ с входами на полевых транзисторах с p-n-переходом характеризуются малым входным током смещения и малым током сдвига. По выводам элемент LF411 совместим со стандартным элементом LM741, а это значит, что разработчик может моментально улучшить характеристики уже существующих приборов.

Эти усилители можно рекомендовать к использованию в качестве быстродействующих интеграторов, быстродействующих цифро-аналоговых преобразователей, схем выборки и запоминания и прочих схем, требующих небольшого напряжения сдвига и небольшого дрейфа этого напряжения, малого входного тока смещения, большого входного импеданса, высокой скорости нарастания и широкой полосы пропускания.

Свойства:

• внутренняя регулировка напряжения сдвига… 0,5 мВ (макс.)

• дрейф входного напряжения сдвига… 10 мкВ/°С (макс.)

• малый входной ток сдвига… 50 пА

• малый входной шумовой ток… 0,01 пА/√Гц

• широкая полоса пропускания… 3 МГц (мин.)

• высокая скорость нарастания… 10 В/мкс (мин.)

• небольшой потребляемый ток… 1,8 мА

• высокий входной импеданс… 1012 Ом

• небольшое искажение гармонической составляющей, при КU = 10, Rн = 10 кОм, Uвнх = 2Uот пика до пика, ширина полосы = 20 Гц-20 кГц… < 0,02 %

• небольшой угол наклона характеристики 1/f… 50 Гц

• быстрое установление до 0,01 %… 2 мкс

Типовое соединение

X — электрический класс

Y — температурный диапазон

«М» — военный стандарт,

«С» — коммерческий стандарт

Z — тип корпуса «Н» или «N»

Упрощенная схема

BI-FET II™ — торговая марка фирмы National Semiconductor Corp.

Схема соединений

Металлический корпус

Вид сверху. Примечание: выход 4 соединен с корпусом. Порядковый номер LF411AMH, LF411MH, LF411CH или LF411CH, см. корпус типа Н08Н фирмы National Semiconductor.

Корпус с двухрядным расположением выводов

Вид сверху. Порядковый номер LF411ACH или LF411CN, см. корпус типа N08E фирмы National Semiconductor.

Предельно допустимые значения параметров. Если элементы преназначаются для военных/аэрокосмических приборов, просим связаться с торговым отделом фирмы National Semiconductor по вопросу наличия и характеристик (см. примеч. 8).

Примечание 1. Если не указано иное, абсолютное максимальное значение отрицательного входного напряжения равно отрицательному напряжению питания.

Примечание 2. В условиях работы при повышенной температуре следует учитывать температурное сопротивление θп окр.

Примечание 3. Эти элементы предназначаются как для коммерческого диапазона температур, 0 °C <= Токр <= 70 °C, так и для военного диапазона, — 55 °C <= Токр <= 125 °C Диапазон температур обозначается символом, который стоит в серийном номере перед обозначением типа корпуса. Символ «С» указывает на коммерческий диапазон температур, символ «М» — на военный. Для военного диапазона температур предназначен только корпус типа «Н».

Примечание 4. Если не указано иное, то характеристики относятся к полному температурному диапазону при условии, что Uи = ±20 В для LF411A и Uи = ±15 В для LF411. Значения Uсдв, Uсм и Iсдв измеряются при Ucc = 0.

Примечание 5. Элемент LF411A проверяется на соответствие характеристикам в полном объеме партии — 100 %. Элемент LF411 подвергается выборочной проверке, характеристикам должны соответствовать не менее 90 % элементов из партии.

Примечание 6. Входные токи смещения представляют собой токи утечки переходов, они удваиваются каждый раз при увеличении температуры перехода Iп на 10 °C. В связи с тем что время испытаний продукции ограничено, входные токи смещения коррелированы с температурой перехода. При нормальной работе температура перехода в результате внутреннего рассеивания Ррасс превышает температуру окружающей среды Тп = Токр + θп окрРрасс, где θп окр — температурное сопротивление между переходом и окружающей средой. Теплоотвод рекомендуется использовать в тех случаях, когда входной ток смещения должен быть минимальным.

Примечание 7. Коэффициент ослабления влияния напряжения источника питания в соответствии с принятой методикой измеряется при одновременном увеличении или уменьшении обоих источников, от ±15 В до ±5 В для LF411 и от ±20 В до ±5 В для LF411А.

Примечание 8. Военные характеристики для элемента LF411AMH можно найти в документации RETS 411АХ, для элемента LF411MH — в документации RETS 411Х.

Примечание 9. Максимальная мощность рассеивания определяется свойствами корпуса Если рабочая рассеиваемая мощность близка к максимальной, то возможно превышение предельных значений характеристик.

Типовые характеристики

Импульсная характеристика, Rн = 2 кОм, С = 10 пФ

Замечания по применению

Интегральная схема LF411 представляет собой операционный усилитель с входами на полевых транзисторах с р-n-переходом, имеющих внутреннюю регулировку (торговая марка BI-FET II™). Они обладают очень небольшим входным напряжением сдвига и гарантированным малым дрейфом этого напряжения.

Полевые транзисторы с р-n-переходом имеют большое обратное напряжение пробоя между затвором, истоком и стоком, это устраняет необходимость ограничения напряжения на входах. Следовательно, вполне можно использовать большие дифференциальные входные напряжения без значительного увеличения входного тока. Максимальное значение дифференциального входного напряжения не зависит от питающих напряжений. Однако ни одно из входных напряжений не должно выходить за пределы отрицательного напряжения питания, так как это может привести к большим токам и может закончиться разрушением схемы.

Превышение предельного значения отрицательного синфазного сигнала на любом из входов приводит к тому, что фаза на выходе изменяется на противоположную и на выходе усилителя устанавливается соответствующий высокий или низкий уровень. Превышение предельного значения отрицательного синфазного сигнала на обоих входах приводит к тому, что на выходе усилителя устанавливается высокий уровень. Ни в одном из случаев не происходит защелкивания, так как возвращение сигнала в пределы диапазона синфазных сигналов снова приводит входной каскад, а следовательно, и усилитель в нормальное рабочее состояние.

Превышение предельного значения положительного синфазного сигнала на одном из входов не изменяет фазу на выходе, однако если предел будет превышен на обоих входах, то на выходе усилителя установится высокий уровень. Эти усилители будут работать, если синфазное входное напряжение будет равно положительному питающему напряжению, однако в этих условиях ширина полосы пропускания и скорость нарастания могут уменьшиться. При изменении отрицательного синфазного сигнала на 3 В относительно отрицательного питающего напряжения может произойти увеличение входного напряжения сдвига.

Для элемента LF411 смещение задается зенеровским диодом, что обеспечивает нормальную работу схемы при величине питающего напряжения +4,5 В. Меньшие значения питающего напряжения могут привести к меньшим значениям ширины полосы пропускания и скорости нарастания. На нагрузочном сопротивлении величиной 2 кОм схема LF411 создает напряжение величиной +10 В в полном температурном диапазоне. Большие токи нагрузки могут, однако привести к увеличению входного напряжения сдвига в отрицательном диапазоне изменения питающего напряжения и в конечном итоге к достижению предельной величины активного тока как в положительном, так и в отрицательном диапазоне изменения питающего напряжения.

Следует принимать меры предосторожности, чтобы источник питания никогда не изменял свою полярность и чтобы нельзя было случайно включить схему в разъем, развернув ее на 180°, так как через имеющийся внутри интегральной схемы диод начнет протекать неограниченно большой ток, который вызовет разрушение внутренних проводников и всей схемы.

Усилители на полевых транзисторах с р-n-переходами в отличие от усилителей на полевых МОП-транзисторах не требуют специального обращения.

Как и для большинства усилителей, в данном случае для обеспечения стабильности необходимо позаботиться об экранировании проводов, расположении компонентов и о развязке источников питания. Например, резисторы, соединяющие выход со входом, следует располагать ближе к входу для минимизации «наводок» и максимизации частоты полюса обратной связи за счет минимизации емкости между входом и землей.

Полюс обратной связи возникает в том случае, когда усилитель имеет резистивную обратную связь. Частоту полюса определяют сопротивление и емкость цепы, параллельной цепи, образованной входом схемы (обычно инвертирующим) и землей по переменному току. Нередко частота этого полюса значительно превышает частоту, соответствующую точке 3 дБ на характеристике усиления при разомкнутой цепи обратной связи, и следовательно, ее влиянием на стабильность можно пренебречь. Однако если частота полюса обратной связи меньше, чем частота в точке 3 дБ, то в цепь, соединяющую выход цепи обратной связи с входом, следует включить конденсатор. Конденсатор должен иметь такую емкость, чтобы постоянная времени цепи, образованной этим конденсатором и параллельным ему сопротивлением, была равна или превосходила первоначальную постоянную времени полюса обратной связи.

Типовые применения

Полная принципиальная схема

Габаритные размеры (в мм)

Металлический корпус (типа Н), порядковые номера: LF411AMN, LF411AMH, LF411ACH или LF411CH; фирменный номер корпуса — Н08В.

Штампованный корпус с двухрядным расположением выводов (типа N), порядковые номера корпусов: LF411ACN или LF411CN; фирменный номер корпуса — N08E.

Замечания по использованию в системах жизнеобеспечения

Изделия фирмы National Semiconductor не предназначены для использования в качестве критических компонент в системах жизнеобеспечения, если на то нет письменного согласия президента фирмы. Под системами жизнеобеспечения и критическими компонентами понимается следующее:

1. Устройства или системы жизнеобеспечения — это устройства, которые (а) предназначены для хирургической имплантации в организм или (б) обеспечивают поддержание жизни. Их отказ при условии соблюдения инструкций по эксплуатации может нанести серьезный ущерб пользователю.

2. Критическим является всякий компонент, входящий в устройство или систему жизнеобеспечения, отказ которого может привести к отказу устройства или системы в целом или может повлиять на безопасность или эффективность их работы.

Стабилизаторы напряжения (National Semiconductor)

3-выводные регулируемые стабилизаторы напряжения LM117/LM217/LM317

Общее описание. Интегральные схемы LM117/LM217/LM317 представляют собой регулируемые 3-выводные стабилизаторы положительного напряжения, обеспечивающие выходной ток 1,5 А в диапазоне выходного напряжения от 1,2 до 37 В. Они очень удобны в обращении и требуют только два внешних резистора для установки выходного напряжения. Стабилизация по сети (по входу) и по нагрузке выше, чем при использовании стандартных фиксированных (заземленных) стабилизаторов. Кроме того, LM117 размещен в стандартных транзисторных корпусах, которые удобно устанавливать на печатных платах.

Помимо того что схемы серии LM117 обладают лучшими характеристиками, чем фиксированные стабилизаторы, они обеспечивают полную защиту от перегрузки, что возможно только в ИМС. В одном кристалле предусматривается ограничение по току, защита от перегрева перегрузки и защита безопасной зоны. Вся схема защиты от перегрузки остается полностью работоспособной даже в том случае, когда вывод регулировки не задействован.

Свойства:

• Регулируемый выход вплоть до 1,2 В

• Гарантированный выходной ток 1,5 А

• Типовая стабилизация по входу 0,01 %/В

• Типовая стабилизация по нагрузке 0,1 %

• Предельное значение тока не зависит от температуры

• 100 %-ная повторяемость по электрическим характеристикам

• Нет необходимости иметь запасы источников на различные напряжения

• Используется стандартный 3-выводной транзисторный корпус

• Ослабление пульсаций на 80 дБ

Обычно конденсаторы не требуются, если только устройство не расположено вдалеке от входных фильтрующих конденсаторов. В этом случае вход необходимо шунтировать. Дополнительный выходной конденсатор можно использовать для улучшения переходной характеристики. Если зашунтировать вывод регулировки, то можно получить очень высокие значения коэффициента ослабления пульсаций, которые трудно получить с помощью стандартных 3-выводных стабилизаторов. Помимо того что LM117 заменяет фиксированные стабилизаторы, эта интегральная схема находит широкое применение и в других приложениях. В связи с тем что стабилизатор является «плавающим» и для него имеет значение только разность (перепад) напряжения между входом и выходом, можно строить источники на напряжения до нескольких сотен вольт; ограничение накладывается только превышением максимума перепада напряжений между входом и выходом.

На основе этой схемы достаточно просто построить импульсный стабилизатор, стабилизатор с программируемым выходом, а при включении между выходом и выводом регулировки фиксированного резистора LM117 можно использовать в качестве прецизионного стабилизатора тока[8]. Можно получить источник с электронным выключением, если закорачивать вывод регулировки на землю; при этом на выходе будем иметь 1,2 В, т. е. напряжение, соответствующее очень малому току для большинства нагрузок.

Для LM117K, LM217K и LM317K используют стандартные транзисторные корпуса ТО-3, для LM117H, LM217H и LM317H-транзисторные корпуса ТО-5 с коваровым основанием. LM117 работает в диапазоне от —55 до +150 °C, LM217-OT -25 до 150 °C и LM317-OT 0 до 125 °C.

Интегральные схемы LM317T и LM317MP, работающие в интервале температур от 0 до +125 °C, изготовляют в пластмассовых корпусах ТО-220 и ТО-202 соответственно. Для применений, в которых выходной ток должен превышать 3 А и 5 А, предназначены LM150 и LM138 соответственно. Если требуется иметь отрицательное дополнительное напряжение, то рекомендуем обратиться к LM137.

Типовые применения

арегулируемый стабилизатор напряжения 1,2-25 В.

1) Необязательный элемент — улучшает переходную характеристику: * необходим в том случае, когда схема расположена вдалеке от фильтрующих конденсаторов;

2) Uвых = 1,25 B [1 + (R2/R1)]

бцифровая установка выхода.

* устанавливает максимальное значение Uвых.

встабилизатор напряжения на 5 В для логических схем с электронным выключением;

* минимальное выходное напряжение ~= 1,2 В.

Предельные (максимальные) значения параметров:

Рассеиваемая мощность Имеет встроенное ограничение

Перепад напряжения между входом и выходом… 40 В

Рабочий температурный диапазон для р-n-переходов

LM117… От -55 до +150 °C

LM217… От -25 до +150 °C

LM317… От 0 до +125 °C

Температура хранения… От -65 до +150 °C

Температура пайки выводов (продолжительность пайки 10 с) … 300 °C

Типовые характеристики для корпусов К и Т

Замечания по применению

Включенный LM117 формирует опорное напряжение Uоп с номинальным значением 1,25 В между выходом схемы и выводом регулировки (рис. 1). Опорное напряжение падает на программирующем резисторе R1, и так как это напряжение является постоянным, то через резистор установки выхода R2 протекает постоянный ток, определяющий выходное напряжение:

Ток 100 мкА, протекающий через вывод регулировки, создает ошибку, поэтому схема LM117 была разработана с учетом необходимости минимизировать Iрег и сделать его независимым от изменений на входе и в нагрузке. Для этого от выхода через R1 и R2 должен отбираться ток, равный начальному току нагрузки. Если нагрузка на выходе недостаточна, то напряжение на выходе увеличится.

Внешние конденсаторы. Рекомендуется использовать шунтирующий конденсатор на входе. Почти во всех практических случаях для этой цели подойдет дисковый конденсатор емкостью 0,1 мкФ или танталовый конденсатор емкостью 1 мкФ. Схема более чувствительна к отсутствию шунтирующего конденсатора на входе, когда используется конденсатор на выводе регулировки и выходной конденсатор, но указанные выше значения емкости на входе устраняют возможные трудности.

Для более сильного подавления пульсаций в LM117 можно зашунтировать на землю вывод регулировки. Шунтирующий конденсатор в данном случае предотвращает усиление пульсаций при увеличении выходного напряжения. Шунтирующий конденсатор емкостью 10 мкФ обеспечивает ослабление пульсаций на 80 дБ при любом уровне на выходе. На частотах выше 120 Гц увеличение емкости выше значения 10 мкФ не вызывает соответствующего увеличения коэффициента подавления пульсаций. При использовании шунтирующего конденсатора иногда нужно использовать защитные диоды для предотвращения разряда конденсатора через внутренние слаботочные цепи и разрушения схемы.

В общем наиболее подходящими являются танталовые конденсаторы. Танталовые конденсаторы обладают низким импедансом даже на высоких частотах. На высоких частотах алюминиевый электролитический конденсатор емкостью 25 мкФ эквивалентен танталовому конденсатору емкостью 1 мкФ. На высоких частотах хорошо использовать также керамические конденсаторы, но у некоторых типов таких конденсаторов на частотах вблизи 5 МГц наблюдается большой спад емкости. В связи с этим может оказаться, что дисковый керамический конденсатор емкостью 0,01 мкФ работает лучше в качестве шунтирующего, чем дисковый конденсатор емкостью 0,1 мкФ.

Хотя схема LM117, как и всякая схема с обратной связью, работает стабильно и без выходных конденсаторов, некоторые значения внешних емкостей могут привести к чрезмерному «звону». Это относится к диапазону емкостей от 500 до 5000 пФ. Танталовый конденсатор емкостью 1 мкФ или алюминиевый электролит емкостью 25 мкФ на выходе устраняет этот эффект и обеспечивает стабильность.

Стабилизация по нагрузке. LM117 может обеспечить очень хорошую стабилизацию по нагрузке, но для получения самых хороших характеристик следует принять некоторые меры. Резистор, задающий ток, подключаемый между выводом регулировки и выходом (обычно имеет сопротивление 240 Ом), следует подключать непосредственно к выходу стабилизатора, а не вблизи нагрузки. Это устраняет возможность того, что падение напряжения в линии будет последовательно опорному напряжению и ухудшит стабилизацию. Например, стабилизатор напряжения 14 В с сопротивлением 0,05 Ом между стабилизатором и нагрузкой обеспечивает следующую стабилизацию по нагрузке с учетом сопротивления линии: 0,05 Ом·Iн.

Если задающий резистор подключить вблизи нагрузки, то эффективное сопротивление линии будет равно 0,05 Ом [1 + (R2/R1)], т. е. в данном случае стабилизация будет в 11,5 раза хуже.

Рис. 2 иллюстрирует влияние резистора, подключаемого между стабилизатором и задающим резистором с сопротивлением 240 Ом.

Рис. 2. Стабилизатор с сопротивлением линии на выводе выхода.

При использовании корпуса ТО-3 нетрудно уменьшить сопротивление между корпусом и задающим резистором, для этого нужно использовать два отдельных провода. Однако при использовании корпуса ТО-5 нужно принять меры для того, чтобы уменьшить длину провода, присоединяемого к выходу. Один конец резистора R2 можно подключить к земле вблизи земли нагрузки, это обеспечивает возможность дистанционного управления землей и улучшает стабилизацию по нагрузке.

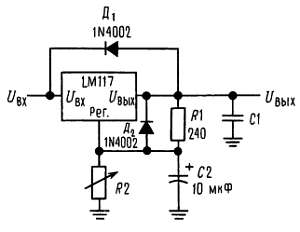
Защитные диоды. При подключении внешних конденсаторов к любым стабилизаторам на интегральных схемах иногда необходимо подключать защитные диоды для предотвращения разряда конденсаторов через слаботочные цепи стабилизатора. Большинство конденсаторов емкостью 10 мкФ имеют достаточно небольшое внутреннее последовательное сопротивление, на котором при закорачивании возникает пиковый импульс тока величиной до 20 А. Хотя этот всплеск имеет небольшую длительность, он обладает достаточной энергией для разрушения интегральной схемы.

Если к стабилизатору подключен выходной конденсатор и вход закорочен, то выходной конденсатор разряжается через выход стабилизатора. Ток разряда зависит от величины емкости, выходного напряжения стабилизатора и скорости спада Uвх. В LM117 цепь разряда проходит через большой переход, который выдерживает без последствий пик тока 15 А. Этого нельзя сказать о других типах стабилизаторов положительного напряжения. Для выходных конденсаторов емкостью 25 мкФ и ниже нет необходимости использовать диоды.

Шунтирующий конденсатор вывода регулировки может разряжаться через слаботочный переход. Разряд происходит тогда, когда закорочен или вход, или выход. В LM117 имеется внутренний резистор 50 Ом, который ограничивает пиковый ток разряда. Для выходных напряжений, не превышающих 2 В, и конденсаторов с емкостью до 10 мкФ защита не нужна.

На рис. 3 показан стабилизатор LM117 с защитными диодами, которые предназначены для выходных напряжений выше 25 В и больших выходных емкостей.

Рис. 3. Стабилизатор с защитными диодами. Uвх = 1,25 В [1 + (R2/R1)] + R2Iрег; D1 обеспечивает защиту для С1; D2 обеспечивает защиту для С2.

Принципиальная схема

Резистор R6 — подстроечный.

Типовые применения (продолжение)

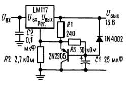
Стабилизатор напряжения 15 В с замедленным включением.

Регулируемый стабилизатор с улучшенным коээфициентом подавления пульсаций.

1) Танталовый; * разряжает С1 если выход замкнут накоротко на землю.

Стабилизатор напряжения 10 В с повышенной стабильностью.

Высокоточный регулируемый стабилизатор напряжения (три LM195, соединенные параллельно, обозначены как транзистор в прямоугольнике).

1) Танталовый; * минимальный нагрузочный ток 30 мА.

2) Необязательный элемент, увеличивает подавление пульсаций.

Стабилизатор напряжения от 0 В до 30 В.

Мощный повторитель.

Стабилизатор постоянного напряжения/постоянного тока на 5 А.

1) Танталовый; * излучает свет в режиме стабилизации тока.

Стабилизатор тока 1 А.

Стабилизатор напряжения 1,2-20 В с заданным минимальным током.

* Минимальный ток нагрузки ~ 4 мА.

Усилитель с большим коэффициентом усиления.

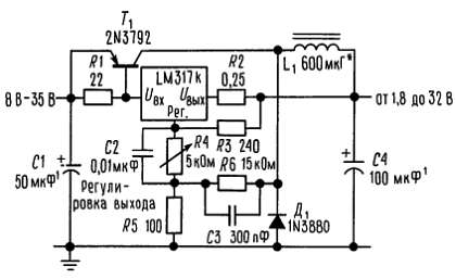
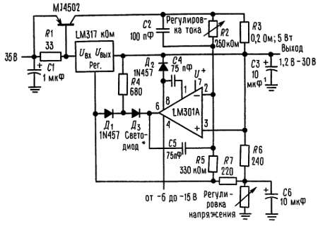
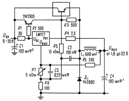
Недорогой импульсный стабилизатор на 3 А.

1) Танталовый; * сердечник типа Arnold А-254168-2 имеет 60 витков.

Импульсный стабилизатор на 4 А с защитой от перегрузки (три LM195, соединенные параллельно, обозначены транзистором в прямоугольнике).

1) Танталовый; * сердечник типа Arnold А-254168-2 имеет 60 витков.

Прецизионный ограничитель тока.

Следящий предстабилизатор.

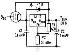
Высоковольтный стабилизатор.

Блок регулируемых стабилизаторов с единым управлением.

* Разброс выходов в пределах ±100 мВ; 1) минимальная нагрузка 10 мА.

Стабилизатор напряжения переменного тока.

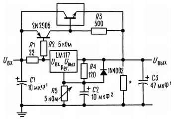
Регулируемый стабилизатор на 4 А.

Зарядное устройство для аккумулятора на 50 мА.

* Rycт устанавливает выходное сопротивление схемы равным Rвых = Rуст + (R2/R1]: Rуст обеспечивает небольшую скорость заряда при полностью заряженной батарее.

Зарядное устройство на 6 В с ограничением тока.

* Устанавливает пиковое значение тока (0,6 А для 1 Ом).

Схема подключения

Металлический корпус.

Порядковые номера LM117K, LM217K или LM317K, см. корпус 18.

Металлический корпус.

Порядковые номера LM117H, LM217H или LM317H, см. корпус 9.

Пластмассовый корпус.

Порядковый номер LM317T, см. корпус 26.

Пластмассовый корпус.

Порядковый номер LM317P, см. корпус 37.

Производятся в соответствии со следующими патентами США:

3083262, 3189758, 3231797, 3303356, 3317671, 3323071, 3381071, 3408542, 3421025, 3426423, 3440498, 3518750, 3519897, 3557431, 3560765, 3566218. 3571630, 3575609, 3579059, 3593069, 3597640, 3607469, 3617859, 3631312, 3633052, 3638131, 3648071, 3651565, 3693248.

Фирма не несет ответственности за применение представленных здесь схем, патентов на схемы нет, фирма оставляет за собой право без предупреждения изменять указанные схемы.

Более 800 000 книг и аудиокниг! 📚

Получи 2 месяца Литрес Подписки в подарок и наслаждайся неограниченным чтением

ПОЛУЧИТЬ ПОДАРОК