Эталоны точных величин и прецизионные измерения

В гл. 7 мы познакомили вас с приемами, которыми пользуются в точных приборах для обеспечения малых сдвигов и небольшого дрейфа, например, при усилении очень малых напряжений. Там мы коснулись только аналоговой электроники, вопросов усиления постоянно изменяющихся напряжений и токов. По ряду причин оказывается, что цифровые измерения таких величин, как частота, период, временной интервал, дают значительно более высокую точность, чем аналоговые измерения. В последующих разделах мы рассмотрим точность принятых в электронике эталонов (таких величин, как время, напряжение, сопротивление), и вы узнаете, как производить аналоговые измерения с высокой точностью, используя эти эталоны. Основное внимание при обсуждении будет уделено вопросам измерения времени/частоты, так как в этих измерениях точность имеет наибольшее значение, а также потому, что аналоговые схемы мы уже рассмотрели более или менее подробно в гл. 7.

15.09. Эталоны частоты

Посмотрим, как можно получить стабильный эталон частоты, каким образом задать частоту и как ее поддерживать.

Кварцевые генераторы. Ранее в разд. 5.12-5.19 мы упоминали о том, какую стабильность может обеспечить эталон частоты, начиная от простейшего релаксационного RС-генератора и кончая атомным эталоном на основе рубидия или цезия. Для любой более или менее серьезной времязадающей схемы нужно использовать устройство, не менее стабильное, чем кварцевый генератор. К счастью, среди кварцевых генераторов есть очень недорогие, и их точность определяется миллионными долями. Например, за 50 долл. можно приобрести хороший кварцевый генератор с температурной компенсацией, стабильность которого определяется отношением 1:106 при изменении температуры от 0 до 50 °C. При более высоких требованиях следует использовать термостатированные кристаллы; стоимость таких генераторов колеблется от пары сотен долларов до 1000 долл. Если вас интересует стабильность, оцениваемая миллиардными долями, то следует побеспокоиться о таком параметре, как «старение», которым определяется тенденция кварцевого генератора к дрейфу частоты с более или менее постоянной скоростью с момента начала эксплуатации прибора. Генераторы серии 105 В, выпускаемые фирмой Hewlett-Packard, представляют собой стандартные генераторные модули, стабильность которых определяется отношением 2:100 x 106 в полном температурном интервале, а скорость старения — отношением 0,5:109 за день.

Некомпенсированные кварцевые генераторы и даже кварцевые генераторы с температурной компенсацией представляют собой лишь логические блоки небольших приборов. Более совершенные генераторы на термостатированных кристаллах кварца, как правило, представляют собой самостоятельные приборы.

Атомные эталоны. В настоящее время используют три атомных эталона: рубидий, цезий и водород. Рубидий поглощает микроволновые колебания на частоте 6 834682 608 Гц, цезий - на частоте 9192 631770 Гц, а водород — на частоте 1420405 751768 Гц. Эталон частоты на основе одного из перечисленных атомов представляет собой гораздо более сложное и дорогое устройство, чем хороший кварцевый генератор.

Рубидиевый эталон. Эталон на основе рубидия представляет собой стеклянную колбу, заполненную парами рубидия. Ее нагревают и помещают в микроволновую камеру со стеклянными окошками на торцах. Камера просвечивается рубидиевой лампой, свет, прошедший через камеру, фиксирует фотоэлемент. Одновременно на камеру подается модулированный микроволновый сигнал, полученный с помощью стабильного кварцевого генератора. Используя для обнаружения переданной световой энергии метод захвата (см. разд. 15.15), можно точно совместить микроволновый сигнал с резонансной частотой рубидия, так как оптическое поглощение газа рубидия изменяется на резонансной частоте. Частота кварца связана с резонансной частотой рубидия определенным соотношением, и таким образом генерируется эталонная частота, например 10 МГц. (На самом деле есть некоторые сложности, на которых мы не будем заострять внимание.)

Эталоны частоты на основе рубидия обладают большей стабильностью, чем кварцевые генераторы с термостатированным кристаллом, правда, им присущ один недостаток — старение. Имеющиеся в продаже устройства обладают стабильностью порядка 1:1011 в полном температурном интервале, а старение для них определяется отношением 1:1011 за месяц. Рубидиевые эталоны используют в лабораторных условиях, вы можете встретить их в обсерваториях и других местах, где выполняют наблюдения с очень высокой степенью точности. Следует отметить, что эталоны частоты на основе рубидия, так же как и кварцевые генераторы, должны быть откалиброваны, так как изменение условий внутри резонансного контура изменяет частоту в отношении 1:109.

Цезиевый эталон. Цезиевый эталон частоты практически представляет собой атомную лабораторию в миниатюре, в которой атомы цезия запускаются из нагревательной в вакуумную камеру. В последней они пропускаются через магнитный селектор постоянного спина и переменного электрического поля, а потом детектируются с помощью ионизационного детектора с нагретой проволокой. Как и в рубидиевом генераторе, в данном случае микроволновый сигнал, определяемый стабильным кварцевым генератором, резонансно захватывается за счет сигнала обратной связи, снимаемого с фазового детектора, а выходная частота снимается с кварцевого генератора.

Цезиевые генераторы эталонной частоты не отличаются миниатюрностью и дешевизной. Но они представляют собой первичные стандартные эталоны; для них не требуется выполнять калибровку. В соответствии с международным соглашением цезиевый генератор частоты определяет продолжительность времени в одну секунду: это продолжительность 9 192631 770 периодов излучения, соответствующего переходу атома цезия-133 между двумя сверхтонкими уровнями основного состояния атома цезия-133. Цезиевые часы служат стандартом официального времени в стране, с их помощью выполняют калибровку временных сдвигов. Цезиевые часы представляют собой очень сложные устройства, даже коммерческие цезиевые генераторы обладают исключительными характеристиками: для генератора модели 5061В фирмы Hewlett-Packard (стоимостью 32500 долл.) старение и воспроизводимость определяются отношением 3:1022.

Водородный эталон. Для нейтральных атомов водорода резонансная частота составляет примерно 1420 МГц, и в отличие от других генераторов эталонной частоты на основе других атомов на атомах водорода можно непосредственно построить генератор. Как и в случае с атомами цезия, создается поток атомов, который пропускают сначала через магнитные селекторы. Затем он попадает в кварцевую колбу с тефлоновым покрытием, которая находится в микроволновой камере. Внутри этой «колбы-хранилища» атомы находятся в активном движении в течение приблизительно 1 с. За это время они отдают достаточное количество энергии ВЧ для поддержания колебаний в камере. Благодаря этому облегчается возможность фиксации кварцевого генератора с помощью схем ФАПЧ и смесителей. Такой прибор называют водородным мазером (он обеспечивает микроволновое усиление за счет индуцированного излучения).

Водородные мазеры обладают очень высокой стабильностью на коротких промежутках времени (не более нескольких часов), их стабильность оценивается отношением 1:1015. Тем не менее они не заменяют цезиевые генераторы в качестве устройств первичного отсчета времени, так как с ними связана не решенная пока проблема влияния объема камеры на частоту, кроме того, в этих приборах наблюдается долговременный дрейф, связанный с изменением свойств поверхности колбы — хранилища. Всемирно признанным лидером в деле создания водородных часов является Р. Весот из Смитсоновской астрофизической обсерватории (Кембриджский университет) — им создано более двух десятков этих приборов; цена одной такой «штуки» 0,5 млн. долл.

Метановый лазер. Этот четвертый по счету эталон частоты используется для инфракрасного диапазона длин волн и называют его стабилизированным метаном гелий-неоновым лазером. Его стабильность сравнима со стабильностью других атомных эталонов частоты, но он работает на частоте 8,85·1013 Гц (длина волны 3,39 мкм), и его нельзя использовать в качестве эталона радиочастот.

Последние достижения. Последние научные исследования, связанные со стабильными эталонами частоты, открыли две новые многообещающие темы: «ионные ловушки» и криогенные водородные лазеры. Сторонники новых направлений говорят, что если все пойдет хорошо, то можно будет обеспечивать стабильность, определяемую отношением порядка 1:1018.

Калибровка часов. Если вы не являетесь счастливым обладателем цезиевого генератора эталонной частоты, то вам нужно знать, каким образом можно воспользоваться стабильным калибровочным сигналом. Кроме того, иногда может потребоваться абсолютное значение как времени, так и частоты, т. е. может возникнуть необходимость установить часы, после того как они уже проработали какое-то время с нужной скоростью. Для этого предусмотрены следующие службы. На восточном побережье Соединенных Штатов и в некоторых других областях можно принять навигационный сигнал на частоте 100 кГц, лорановский сигнал (Loran-C), с помощью которого можно определить частоту и время. Лорановский сигнал генерируют цезиевые часы, этот сигнал сравнивается с сигналом, который генерируют главные цезиевые часы в Морской обсерватории; Морская обсерватория ежемесячно публикует поправки. Еще одна служба времени именуется WWVB, ею заведует Национальный институт стандартов и технологии (бывшее Национальное бюро стандартов) в шт. Колорадо. Она формирует сигналы на частоте 60 кГц, которые можно принимать на всей территории Соединенных Штатов. Оба низкочастотных сигнала можно синхронизировать с точностью до 1 мкс и выше, если вы находитесь в пределах действия сигнала, распространяющегося по поверхности земли (в пределах нескольких сотен миль), но влияние ионосферы (смена дня и ночи, солнечные ветры и т. п.) приводит к тому, что синхронизация с помощью «воздушного сигнала» обеспечивает меньшую точность (10–50 мкс). Из недавно появившихся служб времени можно назвать сигнал Омега, который передается на очень низкой частоте (около 10 кГц) и может быть принят в любой точке с точностью около 10 мкс. Геостационарные метеорологические спутники, известные под названием «GOES», передают в диапазоне УКВ (497 МГц) сигналы временных отсчетов, которые можно использовать для синхронизации с точностью до мс, при условии, что вы находитесь в зоне видимости одного из таких спутников (зона видимости — это вся Северная и Южная Америка).

Если вы используете эти сигналы, то сможете сравнивать частоту, которую вы получаете с помощью своего генератора, с эталоном. В продаже имеются хорошие приборы, воспользовавшись которыми вы можете не ломать себе голову над тем, как выполнить сравнение — все будет сделано без вашего вмешательства, а вы даже получите красивые графики с результатами. Немного сложнее обстоит дело с установкой часов. Самый надежный способ заключается в том, чтобы отнести свое устройство в службу времени, где могут выполнить такую установку.

Вернувшись на место, следует обнаружить в эфире лорановский сигнал или какой-нибудь другой и определить временную задержку распространения от передатчика до вас. Полученное число нужно запомнить! (Мы до сих пор помним магическое число 53,211 мкс, которое определяет задержку распространения лорановского сигнала из Нантукета до 60-дюймового телескопа в Гарварде.) И если только между передатчиком и вами не образуется неожиданно новая гора, вы можете выдавать отсчеты точного времени.

Недавно появившаяся Система Глобального Позиционирования (СГП или «NAVSTAR») состоит из 121 спутника. Эти спутники находятся на 12 часовых орбитах с высоким отклонением, на их бортах установлены атомные часы. Когда эта система будет запущена в действие полностью, она позволит определять время (с точностью до 20 нc) и местоположение (с точностью до 10 м) любой точки на земле. Для решения этих задач будет использоваться «умное» приемное устройство Системы с небольшой антенной в форме круглой дверной ручки, имеющее небольшой диапазон L-частот (от 1,2 ГГц до 1,6 ГГц). В незавершенном виде эта Система уже использовалась для синхронизации часов в мировом масштабе с точностью до 50 нc. Полная Система, безусловно, сможет обеспечить время передачи порядка 2 нc, при условии, что будут приняты предложения по ее модернизации.

К другим методам синхронизации времени и частоты, о которых вы можете услышать, относят синхронизацию с помощью микроволновых повторителей, телевизионных сигналов, спутников связи и наблюдений за пульсарами.

15.10. Измерения частоты, периода и временных интервалов

Оказывается, что измерять частоту и период колебаний с высокой степенью точности на редкость просто — для этого достаточно иметь генератор эталонной частоты и несложную цифровую схему.

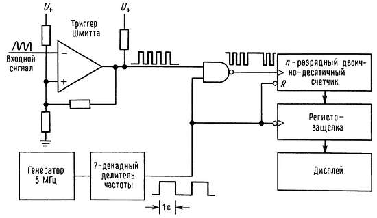
Измерение частоты. На рис. 15.25 показана основная схема счетчика частоты. Триггер Шмитта преобразует аналоговый входной сигнал в логические уровни, после этого производится стробирование вторым импульсом, получаемым от кварцевого генератора с делителем, длительность которого точно равна 1 с. Частота в герцах определяется числом импульсов, зафиксированным многоразрядным двоично-десятичным счетчиком. Между интервалами счета полезно зафиксировать полученное число и произвести сброс счетчика.

Рис. 15.25. Схема измерения частоты с помощью счетчика.

На практике времязадающую схему можно построить так, чтобы можно было выбирать короткие и длинные интервалы: 0,1, 1, 10 с. Можно также устранить интервал длительностью 1 с между измерениями. Схема может быть усовершенствована: можно включить регулируемый предусилитель с перестраиваемым уровнем срабатывания и гистерезисом и панель, на которую поступает выход дискриминатора и с помощью которой можно контролировать уровень срабатывания на осциллографе; выход двоично-десятичного счетчика можно подключить к ЭВМ или регистрирующему устройству, может быть предусмотрена возможность для подключения внешнего генератора в тех случаях, когда имеется прецизионный эталон; полезно предусмотреть возможность ручного старт-стопного режима при простом счете (суммировании).

Микроволновые счетчики. Используя современные цифровые интегральные схемы, можно работать с частотами порядка 3 ГГц. В частности, фирма GigaBit Logic выпускает серию счетчиков с чрезвычайно высоким быстродействием — до 3 ГГц. На более высоких частотах можно использовать гетеродинный метод для смешения микроволнового входного сигнала с частотой счета, или так называемый метод переходного генератора, при котором входной сигнал «захватывается» по фазе n-й гармоникой ГУН, затем частота ГУН измеряется и умножается на n.

Ошибка при счете ±1. Недостаток представленной счетной схемы состоит в том, что на низких частотах нельзя обеспечить высокую точность из-за того, что при счете имеет место ошибка, равная ±1. Например, если частота сигнала равна приблизительно 10 Гц, а время стробирования составляет 1 с, то результат будет правильным только на 10 %, так как вы получите или 9, или 10, или 11. Можно производить измерение на более длинном интервале времени, но вам понадобится целый день, чтобы получить приличную точность (определяемую отношением 1:106), а если бы частота сигнала была равна, например, 1 МГц, то для проведения измерений потребовалась бы всего одна секунда. Существует несколько способов решения этой задачи: измерение периода (вместо частоты), использование методов интерполяции, использование ФАПЧ с умножением частоты.

Два первых способа мы рассмотрим в следующих разделах, так как на самом деле их нельзя отнести к непосредственным измерениям частоты.

На рис. 15.26 показано применение схемы ФАПЧ для измерения частоты методом «увеличения разрешающей способности с помощью умножения частоты».

Рис. 15.26. Увеличение разрешающей способности при измерениях низких частот с помощью схемы ФАПЧ.

Стандартная схема ФАПЧ синтезирует частоту, которая превосходит частоту входного сигнала, скажем, точно в 100 раз, затем такой сигнал поступает на счетчик, работу которого мы описали выше. На точность этого метода накладывает ограничение «дребезг фазы» в фазовом детекторе и компенсационные параметры петли. Например, если сигнал, имеющий частоту 100 Гц, умножается на 1000, время счета составляет 1 с, а дребезг в фазовом детекторе оценивается величиной 1 % за цикл (3,6°) иле 100 мкс, то точность измерения будет определяться отношением 1:100000, хотя  разрешающая способность оценивается отношением 1:1000000.

А теперь мы скажем несколько слов о двух других способах повышения точности при измерении частоты: речь идет об измерениях периода и о методе интерполяции при измерениях временных интервалов.

Измерение периода («обратный счет»). Один из способов повышения разрешающей способности при измерении низких частот состоит в том, что входной сигнал (или некоторая его часть) используется для стробирования часов. На рис. 15.27 показана стандартная схема такого счетчика периода.

Рис. 15.27. Схема измерения периода.

Число периодов измерения обычно можно задавать с помощью переключателя в виде одной из степеней основания 10 (1, 10, 100 и т. д.). Обычно число периодов выбирают так, чтобы измерения занимали удобный отрезок времени, как правило 1 с, а полученный за это время результат должен содержать около семи значащих цифр. Само собой разумеется, результат будет измеряться в единицах времени, а не частоты, поэтому необходимо выполнить обратный пересчет для получения искомого значения. Для того чтобы выполнить преобразование, не нужно даже уметь делить, так как в современных счетчиках используют микропроцессоры, предназначенные для выполнения преобразования периода в частоту.

Отметим, что точность измерений периода существенно зависит от стабильности срабатывания триггера Шмитта и от отношения сигнал/шум. Сказанное иллюстрирует рис. 15.28.

Рис. 15.28.

Основное достоинство метода «обратного счета» состоит в том, что он обеспечивает постоянное разрешение Δf/f для заданной продолжительности измерения независимо от входной частоты. С помощью графика, изображенного на рис. 15.29, можно сравнить разрешающую способность частотного и периодического (обратного счета) методов измерения частоты при продолжительности измерения, равной 1 с, и при использовании таймера с частотой 10 МГц.

Рис. 15.29. Разрешающая способность для счетчиков частоты и периода.

График, соответствующий методу периода, на самом деле должен представлять собой слегка волнистую линию, так как обычно приходится иметь дело с приближениями к степени числа 10 для осредняемого числа периодов. Но даже этот недостаток отходит в область предания с появлением «умных» счетчиков» на микропроцессорах (например, дешевый счетчик фирмы Hewlett-Packard типа 5315А), которые обеспечивают плавную регулировку времени стробирования; они сами знают, по какому числу периодов производилось осреднение, и самостоятельно выполняют деление результата на нужное число. Кроме того, они сами определяют, когда необходимо перейти от режима измерений периода к режиму прямого измерения частоты. Такое переключение выполняется в том случае, когда входная частота превышает частоту таймера и позволяет получать оптимальное разрешение при любой частоте входных сигналов.

Еще одно достоинство метода измерений частоты по периоду состоит в возможности внешнего управления временем стробирования. Это достоинство проявляется, например, когда возникает необходимость измерить частоту короткого тонового импульса. В этом случае простой счетчик частоты даст неправильный результат, так как его интервал стробирования не совпадает с импульсом. Метод счета периода позволяет стробировать измерения извне и даже за счет высокой разрешающей способности выполнять измерения в различных точках импульса.

Возникает вопрос: можно ли получить более высокую разрешающую способность, чем Δf/f ~= 1/fтаймераT (для периодических измерений) или 1/fвходаT (для частотного счетчика) при относительной ошибке по частоте, равной Δf/f для интервала счета Т? Оказывается, можно. На практике применяют несколько хитроумных схем. Некоторые из них мы рассмотрим в следующем подразделе (посвященном измерению временных интервалов), а сейчас, просто для того чтобы показать, как можно этого добиться, мы приводим рис. 15.30, который иллюстрирует метод измерения частоты 1 МГц — генератора с разрешающей способностью 1:1012 при продолжительности измерений, равной 1 с.

Рис. 15.30. Сравнение частот с высоким разрешением.

Неизвестная частота смешивается со стабильной эталонной частотой, имеющей небольшой сдвиг относительно 1,0 МГц, например, 1,000001 МГц (для этого можно использовать схему ФАПЧ). На выходе смесителя получаем частоту, равную сумме, и частоту, равную разности. Пропустив сигнал через фильтр НЧ, получим частоту 1 Гц, которая определяет разность частот двух генераторов. Ее нетрудно измерить с помощью счетчика периода, разрешающая способность при этом будет определяться отношением 1:106 при продолжительности измерений, равной 1 с. Иными словами, мы измерили частоту 1 МГц с точностью до 1 мкГц за 1 с.

Этот метод измерения предполагает, что в схеме обеспечено хорошее отношение сигнал/шум; на практике приходится беспокоиться об уровне низкочастотного шума, времени установления фильтра и т. п., и фактическая разрешающая способность определяется отношением 1:1010 за 1 с. Но и такая разрешающая способность значительно лучше, чем при использовании счетчика частоты (или при счете периода). Кроме того, точность будет ниже, чем разрешающая способность, если точность эталонного генератора хуже, чем 1:1012 (такую точность при современном уровне технологии получить можно, но это не просто). При желании эту схему можно рассматривать как схему для сравнения отношения частот двух генераторов.

Измерение временных интервалов. Простейшее изменение в схеме счетчика периода позволяет измерять интервалы времени между событиями. Рис. 15.31 иллюстрирует сказанное.

Рис. 15.31. Измерение временных интервалов.

На практике желательно, чтобы в схему был включен синхронизатор, как показано на второй схеме, для предотвращения действия небольших импульсов помехи. Очевидно, что самое хорошее разрешение получается при работе генератора на максимально возможной частоте. Имеющиеся в продаже счетчики используют эталонную частоту порядка 500 МГц, а во внутренней схеме ФАПЧ используется стабильный кварцевый генератор с частотой 5 или 10 МГц. Эталон 500 МГц обеспечивает разрешение 2 нс.

Как уже упоминалось выше, существуют приемы, с помощью которых можно преодолеть ограничение по разрешающей способности, присущее методу обратного счета, при измерении временных интервалов. Для этого используют дополнительную информацию о точках, в которых входной сигнал пересекает нулевой уровень по отношению к сигналу-эталону. В схеме сравнения частот двух генераторов, которую мы привели выше, используется та же самая информация, но в неявном виде. На эти схемы должен подаваться чистый сигнал с очень низким уровнем шума. В коммерческих приборах используют два интерполяционных метода: линейную интерполяцию и верньерную интерполяцию.

Линейная интерполяция. Допустим, требуется измерить интервал времени между стартовым и стоповым импульсами, показанными на рис. 15.32.

Рис. 15.32. Линейная интерполяция (при измерении временных интервалов), τ = TТАКТ[n + (n0/1000) — (n1/1000)].

Вы измеряете число импульсов синхронизации τ за время t, как показано на временной диаграмме (при наличии синхронизатора вы начнете и закончите счет по первому синхронизирующему импульсу, поступающему после соответствующего изменения входного сигнала). Для того чтобы улучшить разрешение, вам нужно знать только длительность интервалов Т0 и T1, определяющих задержку синхронизирующих импульсов относительно каждого входного импульса. Если используемый в системе таймер работает с максимальной приемлемой для счета скоростью, то для того, чтобы измерить нужные нам интервалы времени, их нужно расширить. Для этого прибегают к помощи треугольного импульса, имеющего разные углы наклона: на искомых интервалах конденсатор накапливает заряд, а затем разряжается со скоростью, равной небольшой доле скорости заряда, например 1/1000, при этом искомый интервал увеличивается в 1000 раз. На расширенных интервалах подсчитывается число синхронизирующих импульсов n0 и n1. Окончательно искомый интервал времени определяется из следующего выражения:

τ = TТАКТ(n + n0/1000 — n1/1000).

которое явно свидетельствует об улучшении разрешения. Точность этого метода ограничена точностью интерполяторов и часов, используемых в системе. Примером приборов такого типа служит счетчик типа 5334В фирмы Hewlett-Packard, который отображает 9 цифр (значение частоты или времени) за секунду счета.

Верньерная интерполяция. Верньерная интерполяция представляет собой цифровой метод, который позволяет определить, в какой момент периода синхронизации появился входной импульс. На рис. 15.33 показаны временные диаграммы, соответствующие этому методу.

Рис. 15.33. Верньерная интерполяция (при измерении временных интервалов).

Т = Т1 + Т3Т2 = n1Т0(1 + 1/16) + (n0T0n2T0(1 + 1/16) = T0[n0 + (n1n2)(1 + 1/16)]

Используются три времязадающие схемы: главные эталонные часы, работающие непрерывно с периодом Т0, равным, например, 5 нc; входной импульс СТАРТ запускает второй генератор, период которого больше, чем период эталонного генератора в (1 + 1/n) раз (для нашего примера мы взяли n = 16); входной импульс СТОП запускает третий генератор с таким же периодом, как и второй запускаемый генератор. Быстродействующая схема следит за тем, когда произойдет совпадение импульсов запущенных генераторов и главных часов, и подсчитывает число импульсов (n1, n2), которые проходят до момента совпадения. Арифметический подсчет представлен вместе с диаграммами; интервал между импульсами СТАРТ и СТОП определяется с точностью до (1/n) — й длительности импульса главных часов.

В счетчике типа 5370В фирмы Hewlett-Packard используется этот метод, Т0 = 5 нc, n = 256. Разрешение при измерении временных интервалов определяется величиной 20 нc. Этот же метод можно использовать для измерения периодов, так как период представляет собой не что иное, как продолжительность одного цикла входного колебания. В этом случае только что описанный счетчик дает разрешение по частоте до 11 цифр за 1 с!

Осреднение по временному интервалу. Существует третий способ улучшения разрешения при измерении временных интервалов, он состоит в многократном повторении измерений и определении среднего значения. Ошибка счета, равная ±1, при этом усредняется, и результат стремится к реальной величине интервала при условии, что скорость повторения импульсов СТАРТ непропорциональна скорости главных часов (таймера). В некоторых счетчиках для того, чтобы наверняка избежать такого соотношения, используют «подпрыгивающие часы».

Спектральный анализ. В связи с измерениями частоты следует упомянуть и такой мощный метод, как спектральный анализ, с помощью которого анализируются сигналы в частотной области. Анализаторы спектра измеряют частоту (особенно они незаменимы, когда требуется определить частоту слабого сигнала на фоне более сильных сигналов), а кроме этого выполняют и многие другие функции. Мы рассмотрим их в разд. 15.18.

15.11. Эталоны напряжения и сопротивления и их измерение

Как уже упоминалось выше, аналоговые эталоны и измерения не могут иметь точность, подобную той, с которой мы только что имели дело. Здесь вы должны довольствоваться точностью, равной 1:106. Аналоговые эталоны существуют для напряжения и сопротивления, используя их, можно определить, если потребуется, и ток.

По традиции в качестве эталона напряжения используют ячейку (элемент) Уэстона — электрохимический прибор, дающий выходное напряжение, предназначенное для использования исключительно в качестве эталонного (потребляемый от устройства ток не должен превышать 10 мкА, а лучше, чтобы ток вообще не потреблялся). Снимаемое с выводов напряжение составляет 1,018636 В при температуре 20 °C. К сожалению, ячейки Уэстона требуют больших хлопот при эксплуатации. Их следует эксплуатировать при точном соблюдении температурного режима, так как они обладают большим температурным коэффициентом [40 мкВ/°С), что значительно хуже, чем у интегральных источников эталонного (или опорного) напряжения] и еще большей чувствительностью к изменениям температуры (на отдельных «участках» температурный коэффициент ячейки составляет приблизительно 350 мкВ/°С). Эталоны напряжения хранятся с соблюдением всех предосторожностей в Национальном институте стандартов и технологий, с ними производится сравнение вторичных эталонов. В настоящее время существуют очень стабильные эталоны на твердом теле с управляемым выходным напряжением. Их можно использовать для того, чтобы перенести измерения из «тепличных» условий, необходимых для ячейки Уэстона, в реальные. Типичными являются такие характеристики: месячная стабильность определяется величиной 10 млн. долей, годовая стабильность — 30 миллионных долей.

Для выполнения прецизионных измерений напряжения используют прецизионные делители напряжения (известные под названием «делители Кельвина — Варлея»), линейность которых лежит в диапазоне 0,1 млн. доли. Делитель используется для формирования точной доли неизвестного напряжения, которая будет использоваться для сравнения с эталоном напряжения. Для выполнения сравнения используют точные детекторы нуля и приборы для компенсации сопротивления проводов. Если точность определяется миллионными долями, то периодически проводят калибровку.

В последнее время измерения с использованием стандартной ячейки в качестве источника эталонного напряжения уступили место измерениям, основанным на использовании перехода Джозефсона, обладающего свойствами сверхпроводимости. Если тщательно соблюдать все требования, то можно измерять напряжения с точностью до нескольких долей в 1010. Этот метод привлекает своей простотой — нужно лишь измерить частоту и использовать значения физических констант h (постоянная Планка) и е (заряд электрона). Хотя технология измерений всегда считалась слишком сложной для использования в качестве эталона напряжения, в настоящее время ситуация изменяется: Национальный институт стандартов и технологии (НИСТ, бывшее НБС) разработал вполне доступную микросхему, содержащую 19000 последовательных переходов, напряжение на которых может достигать 10 В и выше. Те, кому всерьез нужны эталоны напряжения теперь могут себе позволить собственный эталон, основанный на использовании перехода Джозефсона. Если еще недавно трудности с эталонами напряжения сдерживали развитие научной мысли в области сверхпроводимости, то теперь каждая лаборатория может позволить себе эталон напряжения Джозефсона.

Эталоны сопротивления, как и эталоны напряжения, хранятся в Национальном институте стандартов и технологии. Используя мостовую схему Уитстона, можно откалибровать вторичный эталон и обеспечить точность порядка миллионных долей.

Отметим некоторые ограничения, которые не позволяют получать при аналоговых измерениях такую же высокую точность, как и при измерении временных интервалов. Аналоговые измерения основаны на физических свойствах, таких, как электрохимические потенциалы, напряжение пробоя и сопротивление, а все они зависят от температуры и от времени. Побочные эффекты, такие, как шум Джонсона и шум 1/f, токи утечки и термоэлектрические потенциалы (эффект термопары), усложняют измерения. Для того чтобы измерить напряжение с точностью, сравнимой с точностью классических измерений времени и частоты, для напряжения 1 В нужно обеспечить точность порядка пиковольт. На основании этого не следует делать вывод, что аналоговые методы никуда не годятся, просто в области времени/частоты достигается невероятно высокая точность. На практике по возможности следует отдавать предпочтение преобразованию время/частота и соответствующим измерениям, а не измерениям напряжения/сопротивления.

Более 800 000 книг и аудиокниг! 📚

Получи 2 месяца Литрес Подписки в подарок и наслаждайся неограниченным чтением

ПОЛУЧИТЬ ПОДАРОК