6.2. Трехфазный двигатель в однофазной сети

Кухаренко А. [17]

Невозможность получения номинальной мощности двигателя при использовании фазосдвигающего конденсатора объясняется тем, что такая схема не обеспечивает сдвига фаз в обмотках статора, равного 120°, так как две обмотки включены противофазно и лишь в третьей создается сдвиг фазы, не равный 180°. Поэтому для достижения номинальной мощности двигателя необходим сдвиг фаз каждой обмотки относительно любой другой на 120°. Принципиальная схема, обеспечивающая такой режим, приведена на рис. 23.

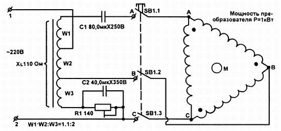
Рис. 23. Схема преобразователя однофазного напряжения в трехфазное

Устройство представляет собой резистивно-индуктивно-емкостной преобразователь однофазного напряжения сети в трехфазное и пригоден для питания двигателей мощностью до 2,5 кВт. Он содержит дроссель с воздушным зазором и RC-цепи, создающие сдвиг фаз обмоток двигателя, равный 120°. Конденсаторы С1 и С2 — частотные, типа МБГЧ или К42-19. При значениях элементов, указанных на схеме, выходная мощность преобразователя Р = 1 кВт. Для этого дроссель содержит 600 витков (Wl = W2 = 150 витков, W3 = 300 витков) провода ПЭВ диаметром 1,4 мм и Ш-образный сердечник с сечением среднего керна 16 см2. Воздушный зазор подбирается таким, чтобы индуктивное сопротивление дросселя (всей обмотки) на частоте 50 Гц равнялось 110 Ом.

Для других значений мощности можно пересчитать элементы схемы по формулам:

C1 = 80P; C2 = 40P; R1 = 140/P; W = 600/P; XL = 110/P; S = 16P; d = 1,4P,

где мощность P выражена в кВт, емкости указаны в мкФ, R1 и XL — в омах, S (сечение магнитопровода дросселя) — в см2, d (диаметр провода обмотки дросселя) — в мм.

Более 800 000 книг и аудиокниг! 📚

Получи 2 месяца Литрес Подписки в подарок и наслаждайся неограниченным чтением

ПОЛУЧИТЬ ПОДАРОК