2.1. Искатель арматуры

Качурин К. [5]

Это устройство предназначено для поиска строителями арматуры в бетонных блоках. Искатель арматуры работает по принципу металлоискателя.

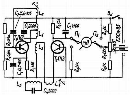
Принципиальная схема прибора показана на рис. 5 и содержит генератор высокой частоты, детектор и стрелочный измеритель. Генератор собран на транзисторе Т1 по схеме с общим эмиттером и индуктивной обратной связью и генерирует колебания частотой 15–20 кГц. С помощью катушки связи L3 колебания генератора поступают на эмиттер детектора — транзистора Т2, включенного по схеме с общей базой. Колебательный контур, состоящий из катушки L5 и конденсатора С4, настроен в резонанс с частотой генератора, располагается в выносной поисковой головке и индуктивно связан со второй катушкой связи L4. При обнаружении металла колебательный контур в поисковой головке выходит из резонанса, и ток в цепи обратной связи увеличивается, что приводит к увеличению коллекторного тока детекторного транзистора. В результате происходит разбаланс моста, образованного резистором R4, транзистором Т2 и резисторами R6-R8. Если при балансе моста стрелка микроамперметра была установлена на нуль переменным резистором R7, то при разбалансе произойдет ее отклонение. Переключатель П1-П2 позволяет использовать стрелочный прибор в качестве вольтметра для контроля напряжения питающей батареи.

Вместо транзисторов П13 можно использовать КТ361 с любым буквенным индексом. Можно также применить n-р-n транзисторы КТ315, изменив полярность батареи питания.

Рис. 5. Принципиальная схема искателя арматуры

Более 800 000 книг и аудиокниг! 📚

Получи 2 месяца Литрес Подписки в подарок и наслаждайся неограниченным чтением

ПОЛУЧИТЬ ПОДАРОК